LEMON Manuals: Even more car manuals for everyone
Home >> Mitsubishi >> 1987 >> Starion ESI-R >> Repair and Diagnosis >> Engine Performance >> System >> Fuel Injection System - MITSUBISHI ECI >> Description

Fuel Injection System - MITSUBISHI ECI: Description

Electronically Controlled Injection (ECI) is a computerized emission, ignition and fuel control system. The ECI system adjusts engine operation to lower exhaust emissions while maintaining efficient driveability. The Electronic Control Unit (ECU) is the foundation of the ECI system. The ECU controls many of the related systems to continuously adjust engine operation.

NOTE: Primary sub-systems which affect operation of the fuel system will be covered in this article. Because of the interrelated functions of the computer control system, refer to ELECTRONIC CONTROL INJECTION (ECI) SYSTEM article in COMPUTER CONTROLS section for more information.
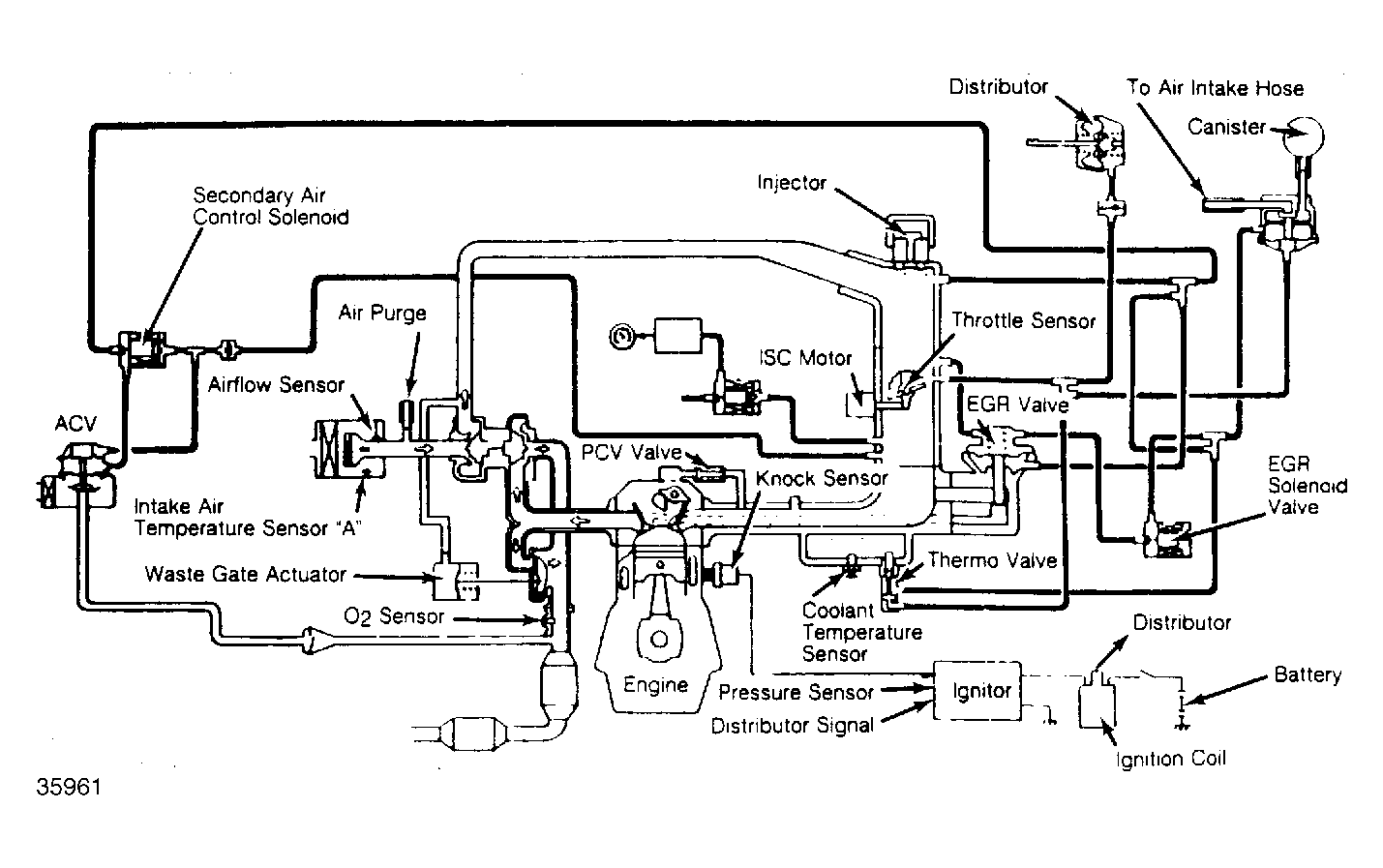
Fig 1: Non-Turbo ECI System (Typical)
G35961Courtesy of MITSUBISHI MOTOR SALES OF AMERICA.
Fig 2: Turbo ECI System (Typical)
G62341Courtesy of MITSUBISHI MOTOR SALES OF AMERICA.