LEMON Manuals: Even more car manuals for everyone
Home >> Mitsubishi >> 1986 >> Starion ESI-R >> Repair and Diagnosis >> Engine Performance >> System >> ECI CEC System >> Operation >> Data Sensors >> Intake Air Temperature Sensor

Intake Air Temperature Sensor

The sensor measures temperature of incoming air and supplies air density information to the ECU. The ECU uses air temperature sensor information for controlling fuel delivery. On intercooled models, an intake air temperature sensor "B" has been installed to air intake pipe to obtain optimum air-fuel mixture according to intake air temperatures when engine is operating under high load.

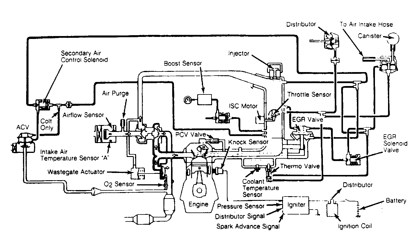
Fig 1: Mitsubishi Motors Starion ECI System
G48053
Fig 2: Mitsubishi Motors Starion Intercooled Turbo ECI System
G48054