LEMON Manuals: Even more car manuals for everyone
Home >> Mini >> 2013 >> Cooper Base, 2D Convertible, Automatic Trans >> Repair and Diagnosis >> General Information >> OEM General Information >> Functional Description -- R57 >> RTTI Splitter >> Notes

RTTI Splitter: Notes

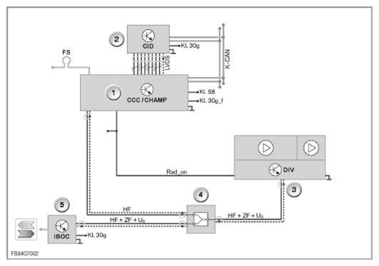
In order to guarantee the traffic warning service "Real Time Traffic Information (RTTI)", a passive antenna splitter is fitted at the IBOC control module. This enables the HF signals to be made available to the IBOC control module and the CCC. RTTI is only available in conjunction with the Professional navigation system. The CCC provides the received traffic information to the navigation system.

Fig 1: Central Information Display - Circuit Diagram
G09841626Courtesy of BMW OF NORTH AMERICA, INC.
Index Explanation
1 Head unit
2 Central Information Display
3 Antenna amplifier with diversity module
4 Antenna splitter
5 IBOC control module