LEMON Manuals: Even more car manuals for everyone
Home >> Mercury >> 2009 >> Sable Base, AWD >> Repair and Diagnosis >> External Pages >> Different car >> Section 165 (MULTIFUNCTION Electronic Modules System) >> Diagnosis And Testing >> Smart Junction Box (SJB) >> Pinpoint Test >> Pinpoint Test A: No Communication With The Smart Junction Box (SJB) >> Testing

Pinpoint Test A: No Communication With The Smart Junction Box (SJB): Testing

WARNING: This page is about a different car, the 2005 Mercury Montego, 2005 Ford Freestyle, and 2005 Ford Five Hundred. However, it is still accessible from the selected car via links, so may be relevant.
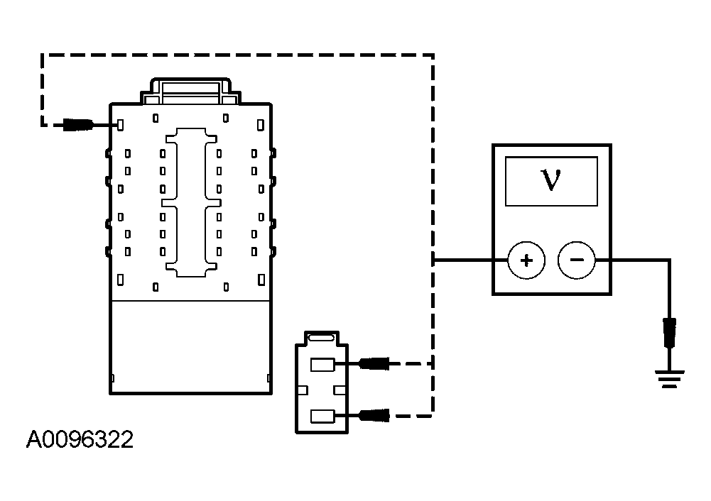
  1. A1 CHECK THE SJB VOLTAGE SUPPLY CIRCUITS FOR AN OPEN 
    • Key in OFF position.
    • Disconnect: SJB C2280a.
    • Disconnect: SJB C2280g.
    • Using the following table, measure the voltage between the SJB, harness side and ground:
      SJB CONNECTOR-PIN REFERENCE

      SJB Connector-pin Circuit
      C2280a-29 1231 (RD/WH)
      C2280g-l 906 (RD/OG)
      C2280g-2 905 (GY/LB)
      Fig 1: Checking SJB Voltage Supply Circuit
      G03993018Courtesy of FORD MOTOR CO.
    • Are the voltages greater than 10 volts? 
    • Yes  : GO to A2.
    • No  : REPAIR the circuit in question. CLEAR the DTCs. REPEAT the self-test.
  2. A2 CHECK THE SJB GROUND CIRCUIT FOR AN OPEN 
    • Connect: SJB C2280g.
    • Disconnect: SJB C2280e.
    • Measure the resistance between the SJB C2280a-30, circuit 1203 (BK/LB), harness side and ground; and between the SJB C2280e-3, circuit 1205 (BK), harness side and ground.
      Fig 2: Measuring Resistance Between SJB C2280A-30 Circuit 1203 (BK/LB)
      G03993019Courtesy of FORD MOTOR CO.
    • Are the resistances less than 5 ohms? 
    • Yes  : REFER to MODULE COMMUNICATIONS NETWORK to continue communication diagnosis.
    • No  : REPAIR the circuit in question. CLEAR the DTCs. REPEAT the self-test.