LEMON Manuals: Even more car manuals for everyone
Home >> Mercury >> 2002 >> Sable LS Premium >> Repair and Diagnosis >> External Pages >> Different car >> Section 748 (Module Communications Network System) >> Diagnosis And Testing >> Communications Network >> Pinpoint Tests >> Pinpoint Test H: No Module/Network Communication - No Power To The Diagnostic Tool

Pinpoint Test H: No Module/Network Communication - No Power To The Diagnostic Tool

WARNING: This page is about a different car, the 2004 Ford Ranger. However, it is still accessible from the selected car via links, so may be relevant.
  1. H1 CHECK THE DIAGNOSTIC TOOL CONNECTOR 
    • Inspect the diagnostic tool pins for damage.
    • Are the pins OK? 
    1. Yes  : GO to H2.
    2. No  : REPAIR the diagnostic tool connector. CARRY OUT the data link diagnostics test.
  2. H2 CHECK THE DLC C251 FOR DAMAGE 
    • Key in OFF position.
    • Inspect the DLC C251 pins for damage.
    • Are the pins OK? 
    1. Yes  : GO to H3.
    2. No  : REPAIR the DLC C251. CARRY OUT the data link diagnostics test.
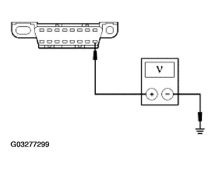
  3. H3 CHECK THE VOLTAGE TO THE DLC C251 CIRCUIT 693 (OG) 
    • Measure the voltage between the DLC C251 pin 16, circuit 693 (OG), harness side and ground.
      Fig 1: Checking Voltage To DLC C251 Circuit 693 (OG)
      G03277299Courtesy of FORD MOTOR CO.
    • Is the voltage greater than 10 volts? 
    1. Yes  : GO to H4.
    2. No  : REPAIR the circuit. CARRY OUT the data link diagnostics test.
  4. H4 CHECK THE DLC GROUND CIRCUIT 1205 (BK) AND CIRCUIT 57 (BK) 
    • Measure the resistance between the DLC C251 pin 4, circuit 1205 (BK), harness side and ground; and between the DLC C251 pin 5, circuit 57 (BK), harness side and ground.
    Fig 2: Checking DLC Ground Circuit 1205 (BK) And Circuit 57 (BK)
    G03277300Courtesy of FORD MOTOR CO.
    • Are the resistances less than 5 ohms? 
    1. Yes  : REPAIR the diagnostic tool. CARRY OUT the data link diagnostics test.
    2. No  : REPAIR the circuit in question. CARRY OUT the data link diagnostics test.