LEMON Manuals: Even more car manuals for everyone
Home >> Mercury >> 2002 >> Sable LS Premium >> Repair and Diagnosis >> External Pages >> Different car >> Section 748 (Module Communications Network System) >> Diagnosis And Testing >> Communications Network >> Pinpoint Tests >> Pinpoint Test E: No Controller Area Network (Can) Communication

Pinpoint Test E: No Controller Area Network (Can) Communication

WARNING: This page is about a different car, the 2004 Ford Ranger. However, it is still accessible from the selected car via links, so may be relevant.
  1. E1 CHECK THE DLC C251 FOR DAMAGE 
    • Key in OFF position.
    • Inspect the DLC C251 for damage.
    • Is the DLC C251 OK? 
    1. Yes  : GO to E2.
    2. No  : REPAIR the DLC C251. CARRY OUT the data link diagnostics test.
  2. E2 CHECK THE INSTRUMENT CLUSTER C220b FOR DAMAGE 
    • Disconnect: Instrument Cluster C220b.
    • Inspect the instrument cluster C220b connector for damage.
    • Is the instrument cluster C220b connector OK? 
    1. Yes  : GO to E3.
    2. No  : REPAIR the instrument cluster C220b. CARRY OUT the data link diagnostics test.
  3. E3 CHECK CIRCUITS 1827 (WH/LG) AND 1828 (PK/LG) BETWEEN THE INSTRUMENT CLUSTER C220b AND THE DLC C251 FOR AN OPEN 
    • Measure the resistance between the DLC C261 pin 6, circuit 1827 (WH/LG), harness side and the instrument cluster C220b pin 1, circuit 1827 (WH/LG), harness side.
      Fig 1: Checking Circuits 1827 (WH/LG) Between Instrument Cluster C220B For An Open
      G03277286Courtesy of FORD MOTOR CO.
    • Measure the resistance between the DLC C251 pin 14, circuit 1828 (PK/LG), harness side and the instrument cluster C220b pin 2, circuit 1828 (PK/LG), harness side.
      Fig 2: Checking Circuits1828 (PK/LG) Between DLC C251 For An Open
      G03277287Courtesy of FORD MOTOR CO.
    • Are the resistances less than 5 ohms? 
    1. Yes  : GO to E4.
    2. No  : REPAIR the circuit in question. CARRY OUT the data link diagnostics test.
  4. E4 CHECK THE CAN CIRCUITS FOR A SHORT TO GROUND 
    • Measure the resistance between the DLC C251 pin 6, circuit 1827 (WH/LG), harness side and ground; and between the DLC C251 pin 14, circuit 1828 (PK/LG), harness side and ground.
    Fig 3: Checking Can Circuits For A Short To Ground
    G03277288Courtesy of FORD MOTOR CO.
    • Are the resistances greater than 10,000 ohms? 
    1. Yes  : GO to E5.
    2. No  : REPAIR the circuit in question. CARRY OUT the data link diagnostics test.
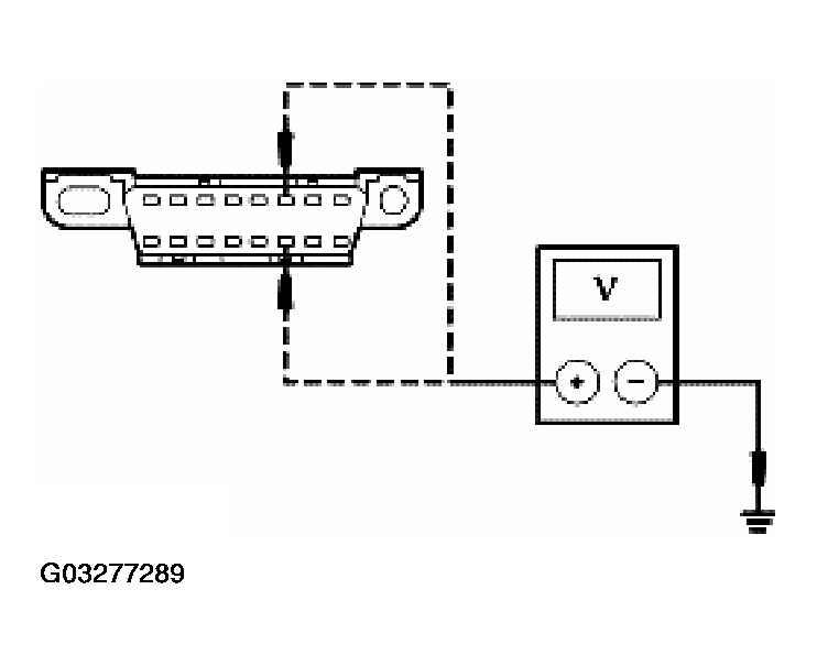
  5. E5 CHECK THE CAN CIRCUITS FOR A SHORT TO POWER 
    • Key in ON position.
    • Measure the voltage between the DLC C251 pin 6, circuit 1827 (WH/LG), harness side and ground; and between the DLC C251 pin 14, circuit 1828 (PK/LG), harness side and ground.
      Fig 4: Checking Can Circuits For A Short To Power
      G03277289Courtesy of FORD MOTOR CO.
    • Is any voltage indicated? 
    1. Yes  : REPAIR the circuit in question. CARRY OUT the data link diagnostics test.
    2. No  : GO to E6.
  6. E6 CHECK FOR CORRECT INSTRUMENT CLUSTER OPERATION 
    • Disconnect all the instrument cluster connectors.
    • Check for:
      • Corrosion
      • Push-out pins
    • Connect all the instrument cluster connectors and make sure they seat correctly.
    • Operate the system and verify the concern is still present.
    • Is the concern still present? 
    1. Yes  : INSTALL a new instrument cluster. REFER to INSTRUMENT CLUSTER . CARRY OUT the data link diagnostics test.
    2. No  : The system is operating correctly at this time. Concern may have been caused by a loose or corroded connector. CLEAR the DTCs. REPEAT the self-test. CARRY OUT the data link diagnostics test.