LEMON Manuals: Even more car manuals for everyone
Home >> Mercedes Benz >> 1983 >> 380SL >> Repair and Diagnosis >> Engine Performance >> System >> Air Injection System >> Testing >> System Check

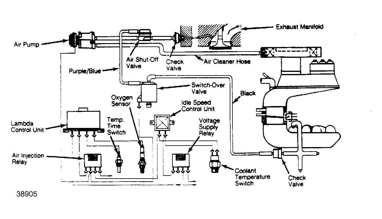
System Check

  1. Start engine and warm to normal operating temperature. Air pump clutch should be disengaged and pump should be stopped.
  2. Disconnect plug from coolant switch and insert jumper wire into connector terminals. Turn ignition "OFF" and then "ON" without starting engine. Clutch and switch-over valve should operate.
  3. Connect negative lead of voltmeter to terminal 3 of diagnostic plug (on fenderwell). Connect positive lead of voltmeter to battery. With engine running at operating temperature, voltage should be present. Mark voltmeter dial to indicate needle position, then stop engine.
    Fig 1: Air Injection System
    G38905
  4. Remove connector from magnetic clutch on air pump. Use jumper wires to connect clutch terminals to ground and battery voltage. Start engine and observe voltmeter.
  5. Reading should be as previously marked. Disconnect vacuum lines from switch-over valve and connect them together. Voltmeter reading should increase. If not, proceed to component testing.