LEMON Manuals: Even more car manuals for everyone
Home >> Mazda >> 2025 >> CX-5 S Select >> Repair and Diagnosis >> Engine Performance >> Engine Control Systems >> Engine Control System (VIN Y) >> Control System Diagram

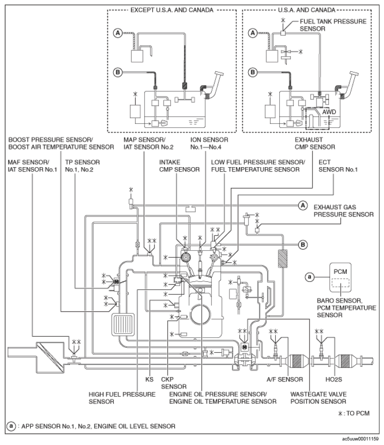
Control System Diagram

G15630274Courtesy of MAZDA MOTORS CORP.