LEMON Manuals: Even more car manuals for everyone
Home >> Mazda >> 2021 >> 3 Base >> Repair and Diagnosis >> External Pages >> Different variant/trim >> Section 14 (Engine Control System (VIN Y)) >> Control System Diagram

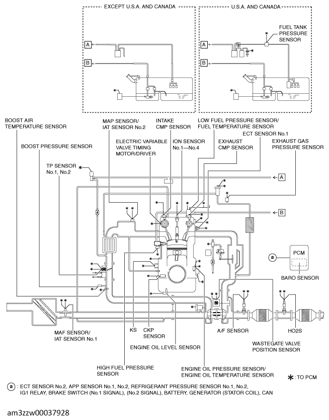
Control System Diagram

WARNING: This page is about a different variant/trim than selected.
G13714448Courtesy of MAZDA MOTORS CORP.