LEMON Manuals: Even more car manuals for everyone
Home >> Mazda >> 2012 >> 6 s Touring Plus >> Repair and Diagnosis >> External Pages >> Different car >> Section 610 (On-Board Diagnostic [Advanced Keyless Entry And Push Button Start System)) >> DTC B112A:11 [Advanced Keyless Entry And Push Button Start System] >> Notes

DTC B112A:11 [Advanced Keyless Entry And Push Button Start System]: Notes

WARNING: This page is about a different car, the 2009 Mazda 6. However, it is still accessible from the selected car via links, so may be relevant.
DETECTION CONDITION POSSIBLE CAUSE

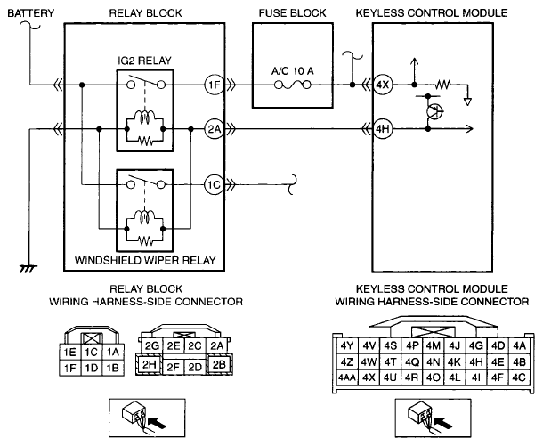
DETECTION CONDITION  IG2 relay output circuit voltage less than threshold (2.2-6.5 V  ) is detected for 0.1 s  , while the circuit is active
POSSIBLE CAUSE 
  • Connector or terminal malfunction
  • Short to ground in wiring harness between relay block terminal 2A and keyless control module terminal 4H
  • Relay block malfunction
  • Keyless control module malfunction
G06199699Courtesy of MAZDA MOTORS CORP.