LEMON Manuals: Even more car manuals for everyone
Home >> Mazda >> 2007 >> 6 Mazdaspeed >> Repair and Diagnosis >> Engine Performance >> System >> On-Board Diagnostic [Engine Control System L3 With TC] >> DTC P2504 >> Notes

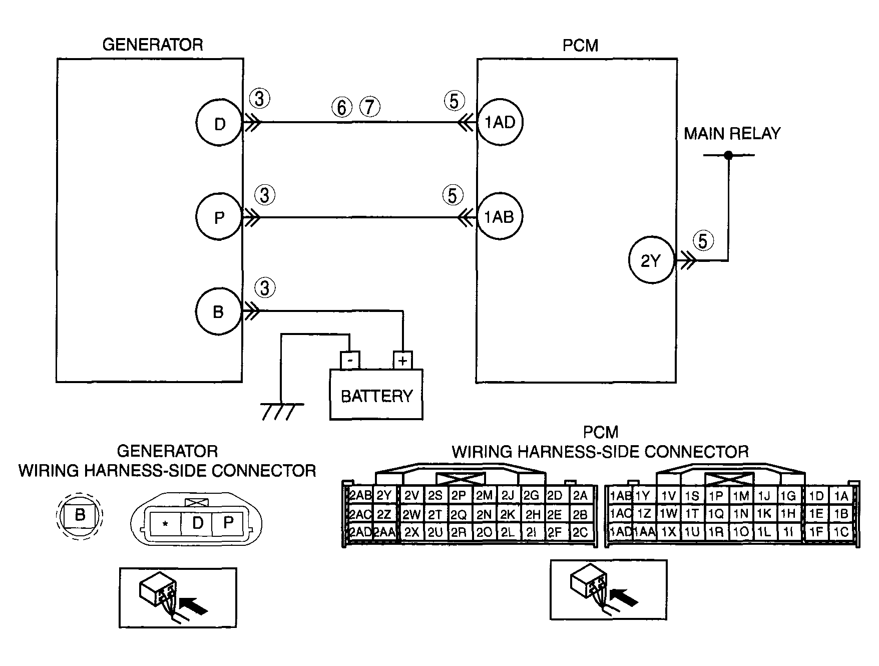
DTC P2504: Notes

DTC P2504 DETECTION CONDITION AND POSSIBLE CAUSES

DTC P2504 Charging system voltage high
DETECTION CONDITION 
  • PCM determines that the generator output voltage is above 18.5 V  or the battery voltage is above 16.0 V  while the engine is running.

Diagnostic support note 
  • This is a continuous monitor (Other).
  • The MIL does not illuminate.
  • FREEZE FRAME DATA is not available.
  • DTCs are stored in the PCM memory.
POSSIBLE CAUSE 
  • Short to the power circuit between generator connector terminal D and PCM connector terminal 1 AD
  • Generator malfunction
  • PCM and/or generator are poorly connected
G04324154Courtesy of MAZDA MOTORS CORP.