LEMON Manuals: Even more car manuals for everyone
Home >> Mazda >> 2007 >> 6 Mazdaspeed >> Repair and Diagnosis >> Engine Performance >> System >> On-Board Diagnostic [Engine Control System L3 With TC] >> DTC P2004 >> Notes

DTC P2004: Notes

DTC P2004 DETECTION CONDITION AND POSSIBLE CAUSES

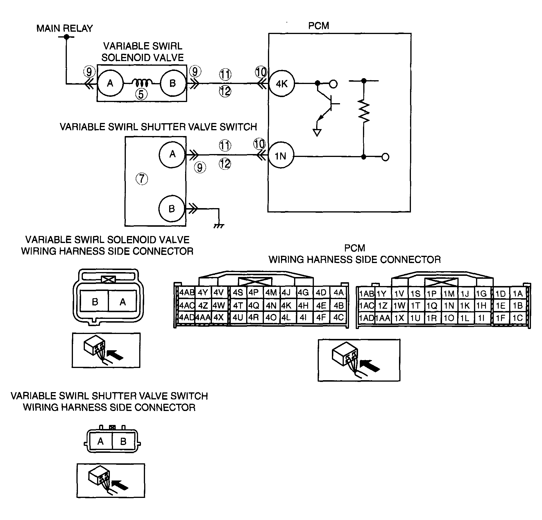
DTC P2004 Variable swirl control system shutter valve stuck open
DETECTION CONDITION 
  • PCM monitors the mass variable swirl shutter valve position using the. variable swirl shutter valve switch. If the PCM turns variable swirl solenoid valve on but variable swirl shutter valve position still remains open (variable swirl shutter valve switch is on), the PCM determines that the variable swirl shutter valve is stuck open.

Diagnostic support note 
  • This is a continuous monitor (CCM).
  • MIL illuminates if the PCM detects the above malfunction condition in two consecutive drive cycles or in one drive cycle while the DTC for the same malfunction has been stored in the PCM.
  • PENDING CODE is available if the PCM detects the above malfunction condition during the first drive cycle.
  • FREEZE FRAME DATA is available.
  • DTCs are stored in PCM memory.
POSSIBLE CAUSE 
  • Variable swirl shutter valve actuator malfunction (stuck open)
  • Misconnected or pulled out vacuum hose
  • Variable swirl solenoid valve malfunction
  • Open circuit in the wiring harness between variable swirl solenoid valve terminal B and PCM terminal 4K
  • Short to power in the wiring harness between variable swirl solenoid valve terminal B and PCM terminal 4K
  • Open circuit in the wiring harness between variable swirl shutter valve switch terminal A and PCM terminal 1N
  • Short to power in the wiring harness between variable swirl shutter valve switch terminal A and PCM terminal 1N
  • PCM malfunction
G04324133Courtesy of MAZDA MOTORS CORP.