LEMON Manuals: Even more car manuals for everyone
Home >> Mazda >> 2007 >> 6 Mazdaspeed >> Repair and Diagnosis >> Engine Performance >> System >> On-Board Diagnostic [Engine Control System L3 With TC] >> DTC P0103 >> Notes

DTC P0103: Notes

DTC P0103 DETECTION CONDITION AND POSSIBLE CAUSES

DTC P0103 MAF circuit high input
DETECTION CONDITION 
  • The PCM monitors input voltage from the MAF sensor when the engine is running. If the input voltage is above 4.9 V  , the PCM determines that the MAF circuit has a malfunction.

Diagnostic support note 
  • This is a continuous monitor (CCM).
  • MIL illuminates if PCM detects the above malfunction condition during first drive cycle.
  • FREEZE FRAME DATA is available.
  • DTCs are stored in the PCM memory.
POSSIBLE CAUSE 
  • MAF sensor malfunction
  • Connector or terminal malfunction
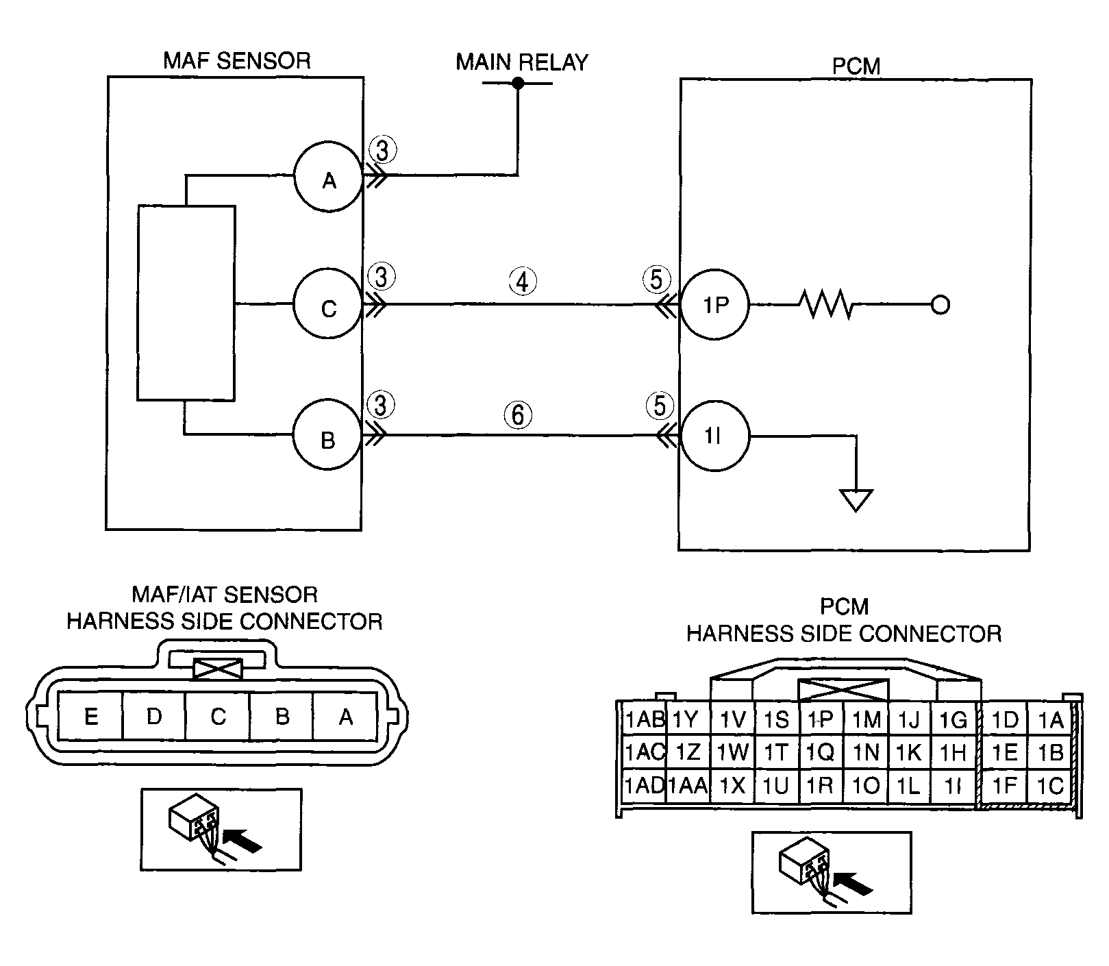
  • Short to power supply in the wiring harness between MAF/IAT sensor terminal C and PCM terminal 1P
  • Open circuit in the wiring harness between MAF/IAT sensor terminal B and PCM terminal 11
G04324093Courtesy of MAZDA MOTORS CORP.