LEMON Manuals: Even more car manuals for everyone
Home >> Mazda >> 2006 >> MX-5 Miata Base >> Repair and Diagnosis >> Engine Performance >> System >> On-Board Diagnostic [Engine Control System] >> DTC P2127 >> Notes

DTC P2127: Notes

DETECTION CONDITION AND POSSIBLE CAUSE (DTC P2127)

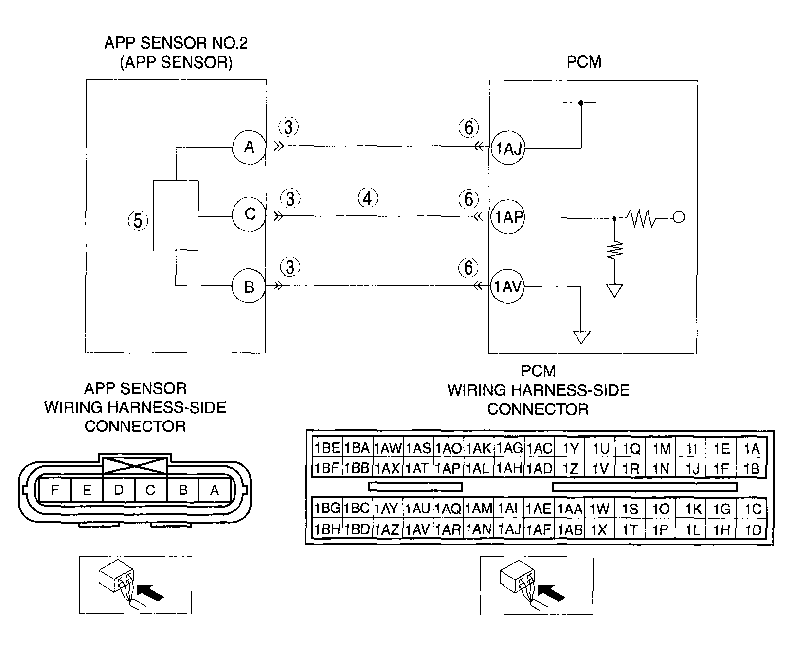
DTC P2127 APP sensor No.2 circuit low input
DETECTION CONDITION 
  • The PCM monitors the input voltage from APP sensor No.2 when the engine is running. If the input voltage is less than 0.35 V,  the PCM determines that the APP sensor No.2 circuit has a malfunction.
Diagnostic support note 
  • This is a continuous monitor (CCM).
  • The MIL illuminates if the PCM detects the above malfunction condition during the first drive cycle.
  • PENDING CODE is available if the PCM detects the above malfunction conditions.
  • FREEZE FRAME DATA is available.
  • The DTC is stored in the PCM memory
POSSIBLE CAUSE 
  • APP sensor No.2 malfunction
  • Connector or terminal malfunction
  • Open circuit in wiring harness between APP sensor terminal A and PCM terminal 1AJ
  • Short to ground in wiring harness between APP sensor terminal A and terminal 1AJ
  • Open circuit in wiring harness between APP sensor terminal C and PCM terminal 1AP
  • Short to ground in wiring harness between APP sensor terminal C and PCM terminal 1AP
  • PCM malfunction
G04317740Courtesy of MAZDA MOTORS CORP.