LEMON Manuals: Even more car manuals for everyone
Home >> Mazda >> 2004 >> MX-5 Miata Base, Standard >> Repair and Diagnosis >> Engine Performance >> System >> Engine Control System >> Control System Diagram [BP With TC]

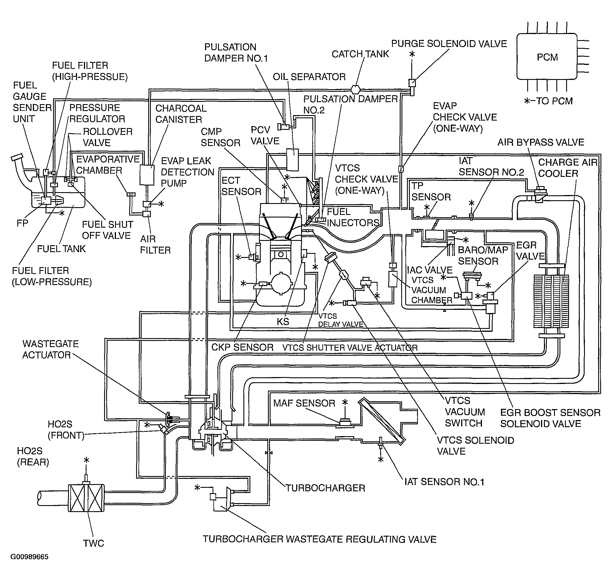
Control System Diagram [BP With TC]

Fig 1: Identifying Control System Diagram [BP With TC]
G00989665Courtesy of MAZDA MOTORS CORP.