LEMON Manuals: Even more car manuals for everyone
Home >> Mazda >> 1993 >> RX-7 Standard >> Repair and Diagnosis >> Engine Performance >> System >> Engine Controls - Tests W/Codes >> Trouble Code Identification >> Code 43: (Solenoid Valve - WASTEGATE Control)

Code 43: (Solenoid Valve - WASTEGATE Control)

Fig 1: Trouble Code No. 43 - Diagnostic Flowchart
G93E80659Courtesy of MAZDA MOTORS CORP.
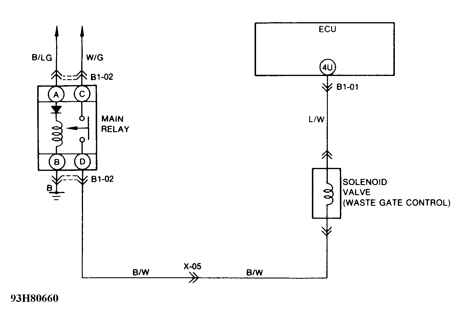
Fig 2: Trouble Code No. 43 - Schematic
G93H80660Courtesy of MAZDA MOTORS CORP.