LEMON Manuals: Even more car manuals for everyone
Home >> Mazda >> 1993 >> RX-7 Standard >> Repair and Diagnosis >> Engine Performance >> System >> Engine Controls - Tests W/Codes >> Trouble Code Identification >> Code 25: (Solenoid Valve - Pressure Regulator Control)

Code 25: (Solenoid Valve - Pressure Regulator Control)

Fig 1: Trouble Code No. 25 - Diagnostic Flowchart
G93E80634Courtesy of MAZDA MOTORS CORP.
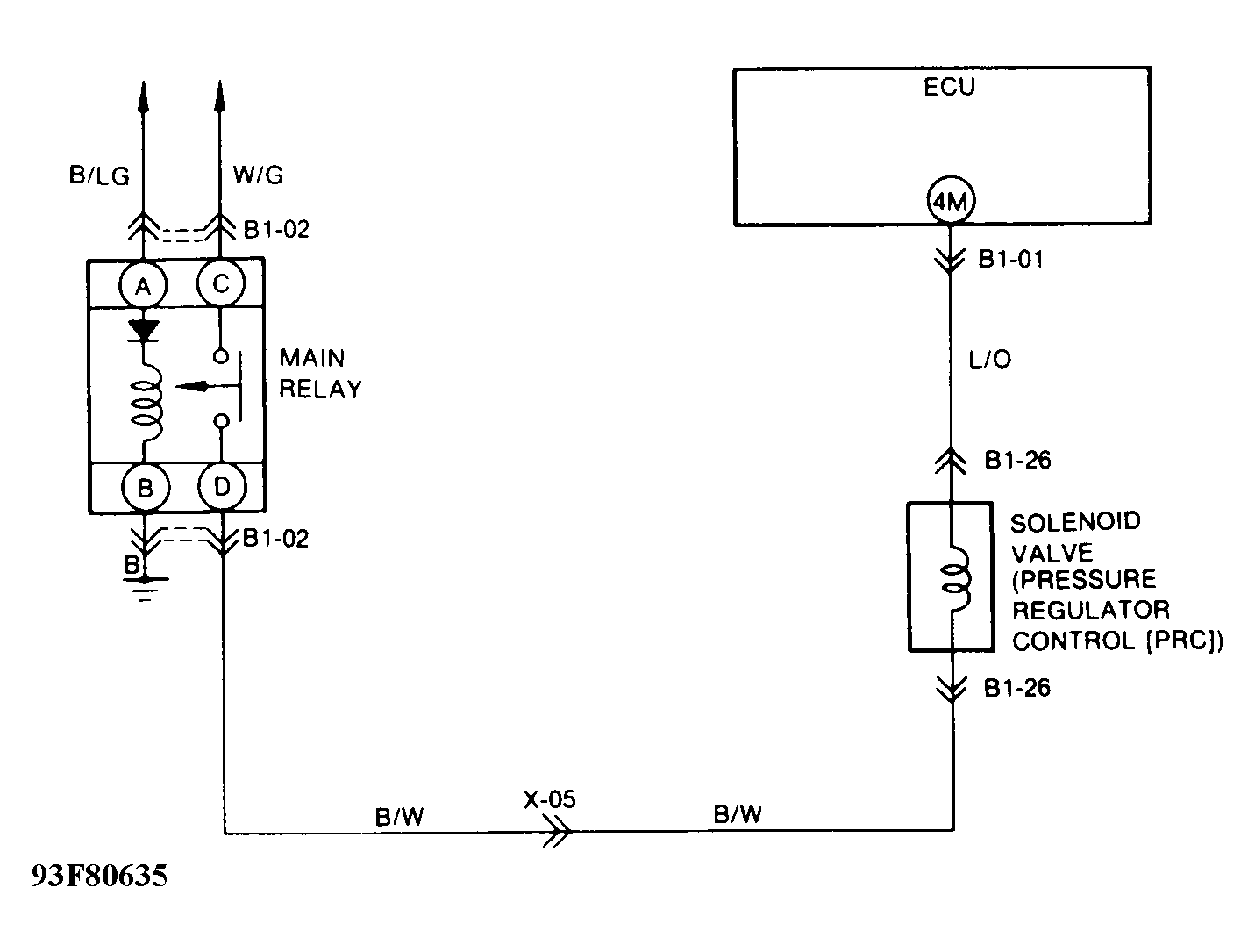
Fig 2: Trouble Code No. 25 - Schematic
G93F80635Courtesy of MAZDA MOTORS CORP.