LEMON Manuals: Even more car manuals for everyone
Home >> Mazda >> 1991 >> 323 Base, Standard >> Repair and Diagnosis >> Engine Performance >> System >> Engine Controls - Tests W/Codes >> Trouble Code Charts >> Code 2: Ne Signal-Distributor

Code 2: Ne Signal-Distributor

Fig 1: Code 2: NE Signal-Distributor Chart
G50B15793Courtesy of MAZDA MOTORS CORP.
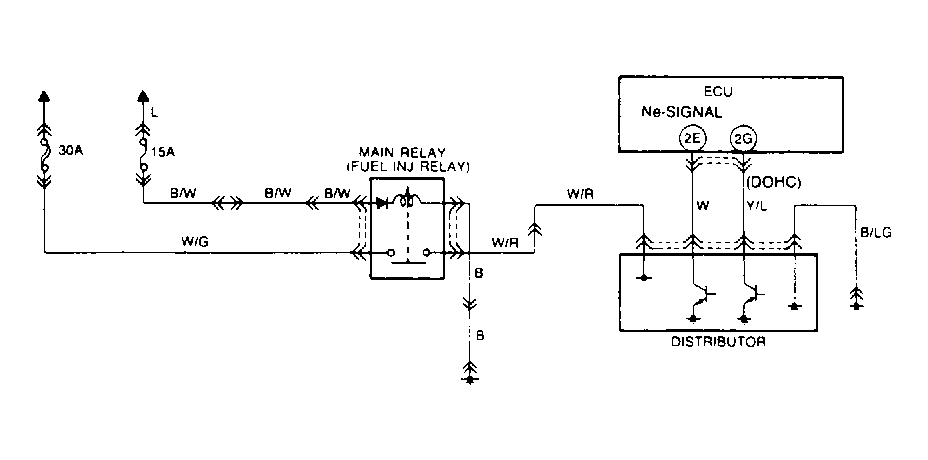
Fig 2: Code 2: NE Signal-Distributor Circuit Diagram
G90G21606Courtesy of MAZDA MOTORS CORP.