LEMON Manuals: Even more car manuals for everyone
Home >> Mazda >> 1985 >> GLC Base >> Repair and Diagnosis >> Engine Performance >> System >> Deceleration Control System >> Operation >> Anti-AFTERBURN Valve

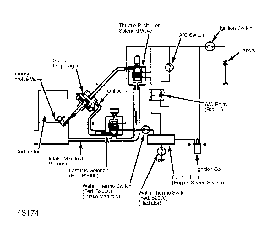
Anti-AFTERBURN Valve

Located forward of carburetor on top of intake manifold, this valve adds fresh air directly to intake manifold to balance air/fuel mixture and prevent afterburning.

Fig 1: Throttle Positioner System (TPS)
G43174