LEMON Manuals: Even more car manuals for everyone
Home >> Lincoln >> 1996 >> Town Car Base >> Repair and Diagnosis >> Body & Frame >> Body, Cab Control Systems >> Module Communications Network System >> On-Vehicle Service >> Communication Circuit Wiring Repair

Communication Circuit Wiring Repair

NOTE: Use a heat gun only. Do not use a hair dryer or any type of flame to heat the shrink tubing

The following procedure is to be used to service both the twisted pair wiring and single wire communication circuits. Durability of a wire splice is dependent on getting a joint that does not oxidize. Soldering is effective in keeping the air (oxide) out of the joint electronic circuits. Very high current circuits may fail because of oxidized joints that are not visible with the naked eye.

Durability of a splice is also dependent on keeping the moisture out of the joint. Heat shrink tubing alone won't do it. The tubing must contain a "hot melt wax" which is squeezed from the ends (both ends) of the tubing during heating and forms an adhesive seal between the wire insulation and the tube.

  1. Correctly strip the wire. See Fig 1 .
  2. Twist and solder the wire. See Fig 2 . Use Resin core Mildly Activated (RMA) solder. Do not use acid core solder.
  3. Form (bend) the circuit into shape for sealing. See Fig 3 .
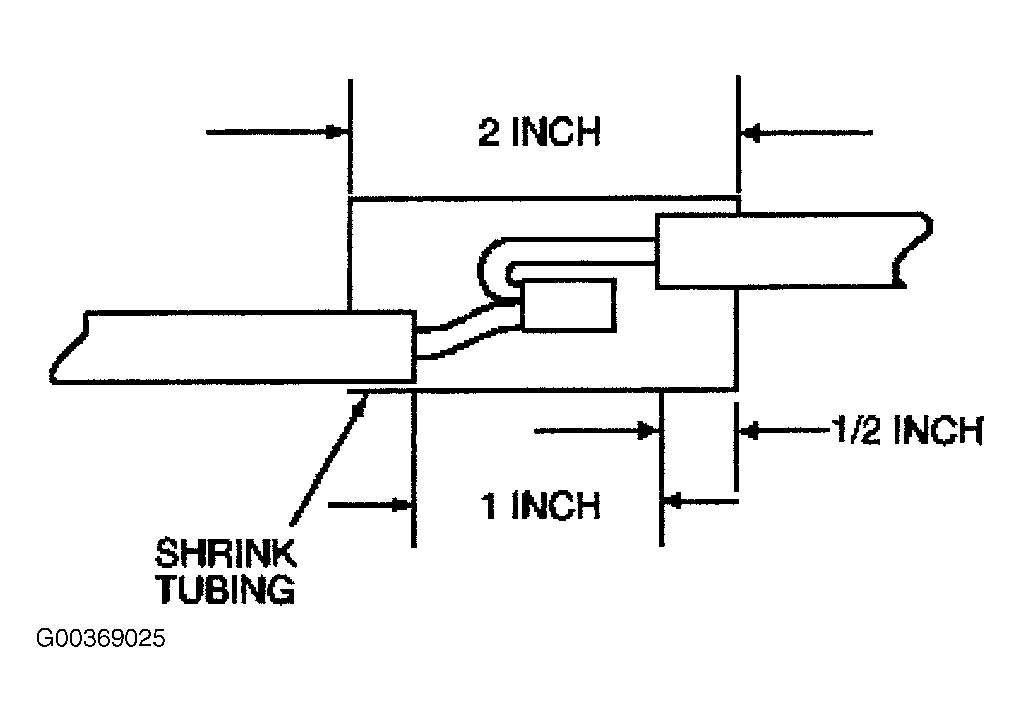
  4. Reposition shrink tubing over splice. See Fig 4 .
  5. Using Rotunda Heat Gun (107-R0301) or equivalent, heat the entire length of the shrink tubing until the hot wax comes out of both ends. See Fig 5 . When the hot wax flows out of both ends, remove heat.
Fig 1: Stripping Wire
G00369022Courtesy of FORD MOTOR CO.
Fig 2: Soldering Wire Connection
G00369023Courtesy of FORD MOTOR CO.
Fig 3: Bending Circuit Into Shape For Sealing
G00369024Courtesy of FORD MOTOR CO.
Fig 4: Positioning Shrink Tubing Over Splice
G00369025Courtesy of FORD MOTOR CO.
Fig 5: Installing Shrink Tubing
G00369026Courtesy of FORD MOTOR CO.