LEMON Manuals: Even more car manuals for everyone
Home >> Lexus >> 2019 >> UX 200 Base >> Repair and Diagnosis (Single Page) >> Accessories & Equipment >> Anti-Theft Systems >> Smart Access System W/ Push-Button Start (Start Function) (Diagnostic Codes & Symptom Tests (1 Of 2)) (Except Hybrid) >> SMART ACCESS SYSTEM WITH PUSH-BUTTON START (for Start Function, Gasoline Model) >> Engine does not Start [10/2018 - 07/2022] >> Wiring Diagram

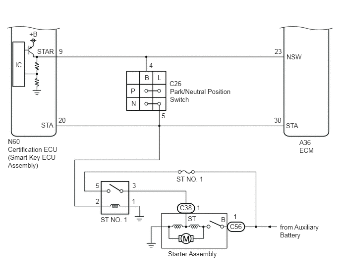
Engine does not Start [10/2018 - 07/2022]: Wiring Diagram

GTY793481Courtesy of © TOYOTA, LICENSE AGREEMENT TMS1002
GTY835682Courtesy of © TOYOTA, LICENSE AGREEMENT TMS1002