LEMON Manuals: Even more car manuals for everyone
Home >> Lexus >> 2017 >> CT 200h Base >> Repair and Diagnosis (Single Page) >> Restraints >> Air Bag, SRS >> Occupant Classification System - Diagnostic Codes & Symptom Tests >> Occupant Classification System >> DTC B1790: Center Airbag Sensor Assembly Communication Circuit Malfunction [08/2014 - ] >> Procedure

DTC B1790: Center Airbag Sensor Assembly Communication Circuit Malfunction [08/2014 - ]: Procedure

  1. CHECK CONNECTORS 
    1. Turn the power switch off.
    2. Disconnect the cable from the negative (-) auxiliary battery terminal.
      WARNING:

      Wait at least 90 seconds after disconnecting the cable from the negative (-) auxiliary battery terminal to disable the SRS system.

    3. Check that the connectors are properly connected to the airbag sensor assembly and occupant detection ECU. Also check that the connectors that link the front seat wire RH and No. 2 floor wire are properly connected.

      OK

      The connectors are properly connected.

      HINT: 

      If the connectors are not connected securely, reconnect the connectors and proceed to the next inspection.

    4. Disconnect the connectors from the airbag sensor assembly and occupant detection ECU. Also disconnect the connectors that link the front seat wire RH and No. 2 floor wire.
    5. Check that the terminals of the connectors are not damaged.

      OK

      The terminals are not deformed or damaged.

    Result:  NG

    NG 

    REPLACE WIRE HARNESS 

    Result:  OK

    OK 

    Refer to  2

  2. CHECK OCCUPANT CLASSIFICATION SYSTEM CIRCUIT (SHORT TO B+) 
    1. Connect the cable to the negative (-) auxiliary battery terminal.
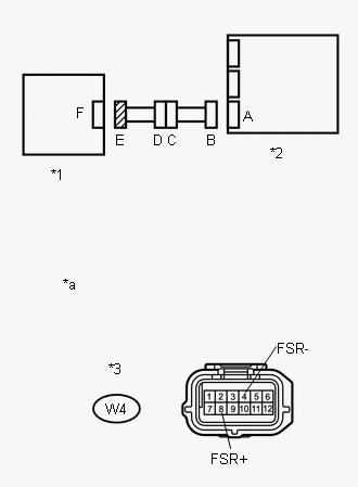
      GTY527774Courtesy of © TOYOTA, LICENSE AGREEMENT TMS1002
    2. Turn the power switch on (IG).
    3. Measure the voltage according to the value(s) in the table below.

      Standard Voltage

      Tester Connection Switch Condition Specified Condition
      W4-8 (FSR+) - Body ground Power switch on (IG) Below 1 V
      W4-4 (FSR-) - Body ground Power switch on (IG) Below 1 V
    4. Turn the power switch off.
    5. Disconnect the cable from the negative (-) auxiliary battery terminal.
      WARNING:

      Wait at least 90 seconds after disconnecting the cable from the negative (-) auxiliary battery terminal to disable the SRS system.

      TEXT IN ILLUSTRATION

      *1 Occupant Detection ECU
      *2 Airbag Sensor Assembly
      *3 Connector E
      *a Front view of wire harness connector
      (to Occupant Detection ECU)

    Result:  NG

    NG 

    Refer to  11

    Result:  OK

    OK 

    Refer to  3

  3. CHECK OCCUPANT CLASSIFICATION SYSTEM CIRCUIT (OPEN) 
    • SST: 09843-18040 
    1. for Type A of Airbag Sensor Assembly:
      GTY524681Courtesy of © TOYOTA, LICENSE AGREEMENT TMS1002
      TEXT IN ILLUSTRATION

      *1 Occupant Detection ECU *2 Airbag Sensor Assembly
      *3 Connector B *4 Connector E
      *a Front view of wire harness connector
      (to Airbag Sensor Assembly)
      *b Front view of wire harness connector
      (to Occupant Detection ECU)
      1. Using SST, connect terminals 12 (FSR+) and 13 (FSR-) of connector B.
        NOTE:

        Do not forcibly insert SST into the terminals of the connector when connecting.

      2. Measure the resistance according to the value(s) in the table below.

        Standard Resistance

        Tester Connection Condition Specified Condition
        W4-8 (FSR+) - W4-4 (FSR-) Always Below 1 Ω
      • SST: 09843-18040 
    2. for Type B of Airbag Sensor Assembly:
      GTY523721Courtesy of © TOYOTA, LICENSE AGREEMENT TMS1002
      TEXT IN ILLUSTRATION

      *1 Occupant Detection ECU *2 Airbag Sensor Assembly
      *3 Connector B *4 Connector E
      *a Front view of wire harness connector
      (to Airbag Sensor Assembly)
      *b Front view of wire harness connector
      (to Occupant Detection ECU)
      1. Using SST, connect terminals 16 (FSR+) and 24 (FSR-) of connector B.
        NOTE:

        Do not forcibly insert SST into the terminals of the connector when connecting.

      2. Measure the resistance according to the value(s) in the table below.

        Standard Resistance

        Tester Connection Condition Specified Condition
        W4-8 (FSR+) - W4-4 (FSR-) Always Below 1 Ω

    Result:  NG

    NG 

    Refer to  12

    Result:  OK

    OK 

    Refer to  4

  4. CHECK OCCUPANT CLASSIFICATION SYSTEM CIRCUIT (SHORT) 
    1. Disconnect SST from connector B.
      GTY527774Courtesy of © TOYOTA, LICENSE AGREEMENT TMS1002
    2. Measure the resistance according to the value(s) in the table below.

      Standard Resistance

      Tester Connection Condition Specified Condition
      W4-8 (FSR+) - W4-4 (FSR-) Always 1 MΩ or higher
      TEXT IN ILLUSTRATION

      *1 Occupant Detection ECU
      *2 Airbag Sensor Assembly
      *3 Connector E
      *a Front view of wire harness connector
      (to Occupant Detection ECU)

    Result:  NG

    NG 

    Refer to  13

    Result:  OK

    OK 

    Refer to  5

  5. CHECK OCCUPANT CLASSIFICATION SYSTEM CIRCUIT (SHORT TO GROUND) 
    1. Measure the resistance according to the value(s) in the table below.
      GTY527774Courtesy of © TOYOTA, LICENSE AGREEMENT TMS1002

      Standard Resistance

      Tester Connection Condition Specified Condition
      W4-8 (FSR+) - Body ground Always 1 MΩ or higher
      W4-4 (FSR-) - Body ground Always 1 MΩ or higher
      TEXT IN ILLUSTRATION

      *1 Occupant Detection ECU
      *2 Airbag Sensor Assembly
      *3 Connector E
      *a Front view of wire harness connector
      (to Occupant Detection ECU)

    Result:  NG

    NG 

    Refer to  14

    Result:  OK

    OK 

    Refer to  6

  6. CHECK DTC 
    1. Connect the connectors to the occupant detection ECU and airbag sensor assembly.
    2. Connect the cable to the negative (-) auxiliary battery terminal.
    3. Turn the power switch on (IG).
    4. Clear the DTCs stored in the occupant detection ECU (Refer to DTC Check / Clear [08/2014 - ] ).
    5. Clear the DTCs stored in the airbag sensor assembly (Refer to DTC Check / Clear [08/2014 - ] ).
    6. Turn the power switch off.
    7. Turn the power switch on (IG).
    8. Check for DTCs (Refer to DTC Check / Clear [08/2014 - ] ).

      OK

      DTC B1790 is not output.

      HINT: 

      Codes other than DTC B1790 may be output at this time, but they are not related to this check.

    Result:  OK

    OK 

    USE SIMULATION METHOD TO CHECK 

    (Refer to How To Proceed With Troubleshooting [08/2014 - ] )

    Result:  NG

    NG 

    Refer to  7

  7. REPLACE OCCUPANT DETECTION ECU 
    1. Turn the power switch off.
    2. Disconnect the cable from the negative (-) auxiliary battery terminals.
      WARNING:

      Wait at least 90 seconds after disconnecting the cable from the negative (-) auxiliary battery terminal to disable the SRS system.

    3. Replace the occupant detection ECU with a known good one (Refer to Removal [08/2014 - ] ).

      HINT: 

      Perform the following inspection using known good parts from another vehicle if possible.

    Result:  NEXT

    NEXT 

    Refer to  8

  8. RECHECK DTC 
    1. Turn the power switch on (IG).
    2. Clear the DTCs stored in the occupant detection ECU (Refer to DTC Check / Clear [08/2014 - ] ).
    3. Clear the DTCs stored in the airbag sensor assembly (Refer to DTC Check / Clear [08/2014 - ] ).
    4. Turn the power switch off.
    5. Turn the power switch on (IG).
    6. Check for DTCs (Refer to DTC Check / Clear [08/2014 - ] ).

      OK

      DTC B1790 is not output.

      HINT: 

      Codes other than DTC B1790 may be output at this time, but they are not related to this check.

    Result:  NG

    NG 

    REPLACE AIRBAG SENSOR ASSEMBLY 

    (Refer to Removal [08/2014 - ] )

    Result:  OK

    OK 

    Refer to  9

  9. PERFORM ZERO POINT CALIBRATION 
    1. Connect the cable to the negative (-) auxiliary battery terminal.
    2. Turn the power switch on (IG).
    3. Using the Techstream, perform Zero Point Calibration (Refer to Initialization [08/2014 - ] ).

    Result:  NEXT

    NEXT 

    Refer to  10

  10. PERFORM SENSITIVITY CHECK 
    1. Using the Techstream, perform Sensitivity Check (Refer to Initialization [08/2014 - ] ).

    Result:  NEXT

    NEXT 

    END 

  11. CHECK NO. 2 FLOOR WIRE (SHORT TO B+) 
    1. Disconnect the front seat wire RH from the No. 2 floor wire.
      GTY534495Courtesy of © TOYOTA, LICENSE AGREEMENT TMS1002
    2. Connect the cable to the negative (-) auxiliary battery terminal.
    3. Turn the power switch on (IG).
    4. Measure the voltage according to the value(s) in the table below.

      Standard Voltage

      Tester Connection Switch Condition Specified Condition
      QW2-7 (FSR+) - Body ground Power switch on (IG) Below 1 V
      QW2-3 (FSR-) - Body ground Power switch on (IG) Below 1 V
      TEXT IN ILLUSTRATION

      *1 Occupant Detection ECU
      *2 Airbag Sensor Assembly
      *3 Front Seat Wire RH
      *4 No. 2 Floor Wire
      *5 Connector C
      *a Front view of wire harness connector
      (to Front Seat Wire RH)

    Result:  OK

    OK 

    REPLACE FRONT SEAT WIRE RH 

    Result:  NG

    NG 

    REPLACE NO. 2 FLOOR WIRE 

  12. CHECK NO. 2 FLOOR WIRE (OPEN) 
    • SST: 09843-18040 
    1. for Type A of Airbag Sensor Assembly:
      GTY535451Courtesy of © TOYOTA, LICENSE AGREEMENT TMS1002
      TEXT IN ILLUSTRATION

      *1 Occupant Detection ECU *2 Airbag Sensor Assembly
      *3 Front Seat Wire RH *4 No. 2 Floor Wire
      *5 Connector B *6 Connector C
      *a Front view of wire harness connector
      (to Airbag Sensor Assembly)
      *b Front view of wire harness connector
      (to Front Seat Wire RH)
      1. Disconnect the front seat wire RH from the No. 2 floor wire.

        HINT: 

        SST has already been inserted into connector B.

      2. Measure the resistance according to the value(s) in the table below.

        Standard Resistance

        Tester Connection Condition Specified Condition
        QW2-7 (FSR+) - QW2-3 (FSR-) Always Below 1 Ω
      3. Disconnect SST from connector B.
      • SST: 09843-18040 
    2. for Type B of Airbag Sensor Assembly:
      GTY528102Courtesy of © TOYOTA, LICENSE AGREEMENT TMS1002
      TEXT IN ILLUSTRATION

      *1 Occupant Detection ECU *2 Airbag Sensor Assembly
      *3 Front Seat Wire RH *4 No. 2 Floor Wire
      *5 Connector B *6 Connector C
      *a Front view of wire harness connector
      (to Airbag Sensor Assembly)
      *b Front view of wire harness connector
      (to Front Seat Wire RH)
      1. Disconnect the front seat wire RH from the No. 2 floor wire.

        HINT: 

        SST has already been inserted into connector B.

      2. Measure the resistance according to the value(s) in the table below.

        Standard Resistance

        Tester Connection Condition Specified Condition
        QW2-7 (FSR+) - QW2-3 (FSR-) Always Below 1 Ω
      3. Disconnect SST from connector B.

    Result:  OK

    OK 

    REPLACE FRONT SEAT WIRE RH 

    Result:  NG

    NG 

    REPLACE NO. 2 FLOOR WIRE 

  13. CHECK NO. 2 FLOOR WIRE (SHORT) 
    1. Disconnect the front seat wire RH from the No. 2 floor wire.
      GTY534495Courtesy of © TOYOTA, LICENSE AGREEMENT TMS1002
    2. Measure the resistance according to the value(s) in the table below.

      Standard Resistance

      Tester Connection Condition Specified Condition
      QW2-7 (FSR+) - QW2-3 (FSR-) Always 1 MΩ or higher
      TEXT IN ILLUSTRATION

      *1 Occupant Detection ECU
      *2 Airbag Sensor Assembly
      *3 Front Seat Wire RH
      *4 No. 2 Floor Wire
      *5 Connector C
      *a Front view of wire harness connector
      (to Front Seat Wire RH)

    Result:  OK

    OK 

    REPLACE FRONT SEAT WIRE RH 

    Result:  NG

    NG 

    REPLACE NO. 2 FLOOR WIRE 

  14. CHECK NO. 2 FLOOR WIRE (SHORT TO GROUND) 
    1. Disconnect the front seat wire RH from the No. 2 floor wire.
      GTY534495Courtesy of © TOYOTA, LICENSE AGREEMENT TMS1002
    2. Measure the resistance according to the value(s) in the table below.

      Standard Resistance

      Tester Connection Condition Specified Condition
      QW2-7 (FSR+) - Body ground Always 1 MΩ or higher
      QW2-3 (FSR-) - Body ground Always 1 MΩ or higher
      TEXT IN ILLUSTRATION

      *1 Occupant Detection ECU
      *2 Airbag Sensor Assembly
      *3 Front Seat Wire RH
      *4 No. 2 Floor Wire
      *5 Connector C
      *a Front view of wire harness connector
      (to Front Seat Wire RH)

    Result:  OK

    OK 

    REPLACE FRONT SEAT WIRE RH 

    Result:  NG

    NG 

    REPLACE NO. 2 FLOOR WIRE