LEMON Manuals: Even more car manuals for everyone
Home >> Lexus >> 2013 >> CT 200h Base >> Repair and Diagnosis >> Engine Performance >> System >> Engine Control System (Diagnostics - Introduction) >> SFI System >> System Diagram [08/2012 - ] >> System Diagram [08/2012 - ]

System Diagram [08/2012 - ]

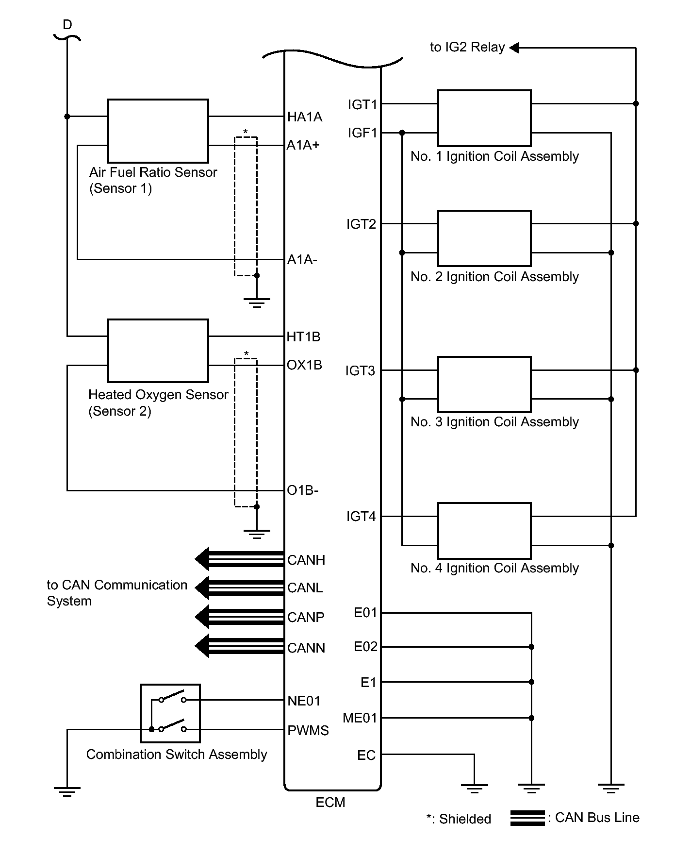
Fig 1: Identifying Engine Control System Wiring Diagram (1 Of 4)
GTY395343Courtesy of © TOYOTA, LICENSE AGREEMENT TMS1002
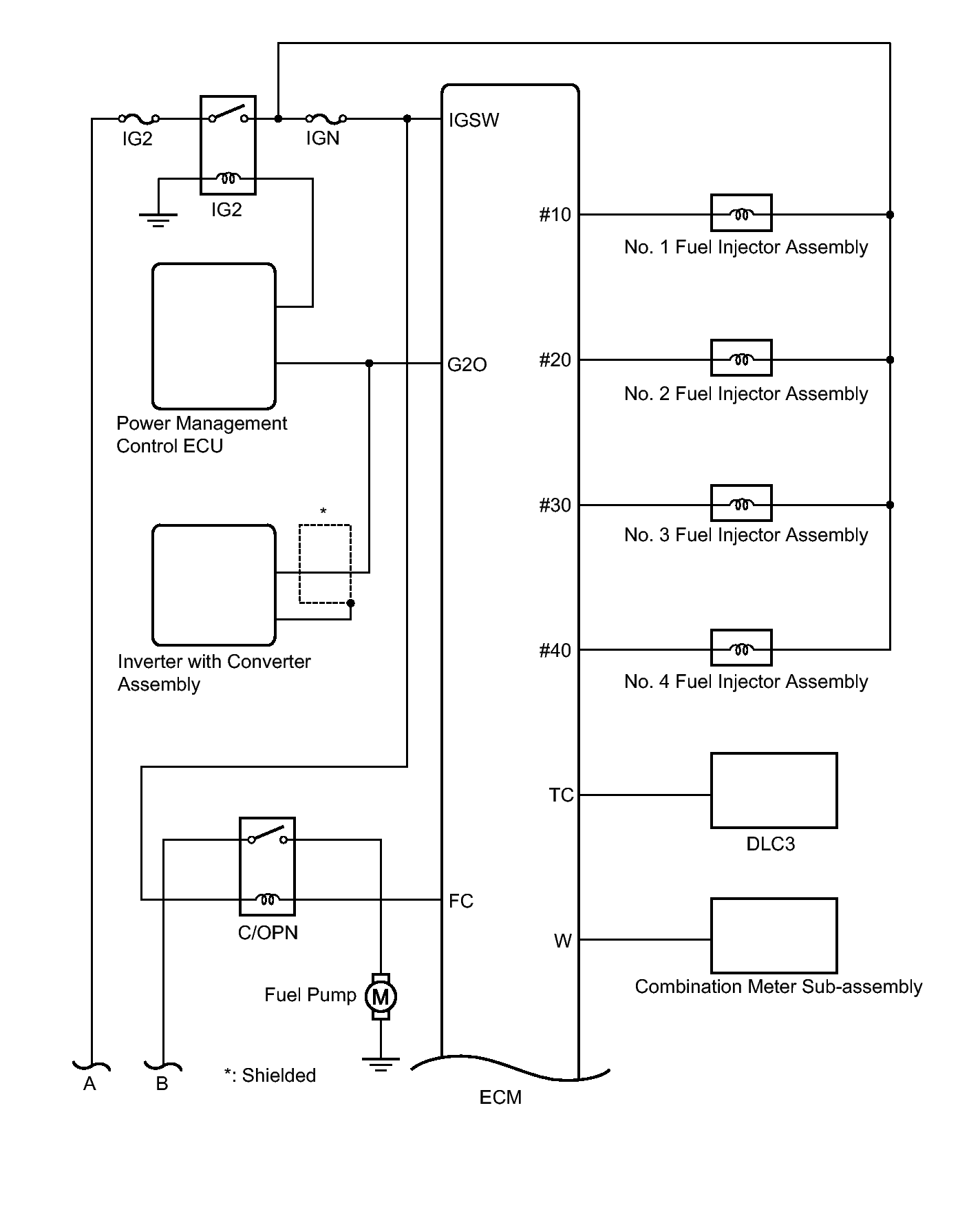
Fig 2: Identifying Engine Control System Wiring Diagram (2 Of 4)
GTY412719Courtesy of © TOYOTA, LICENSE AGREEMENT TMS1002
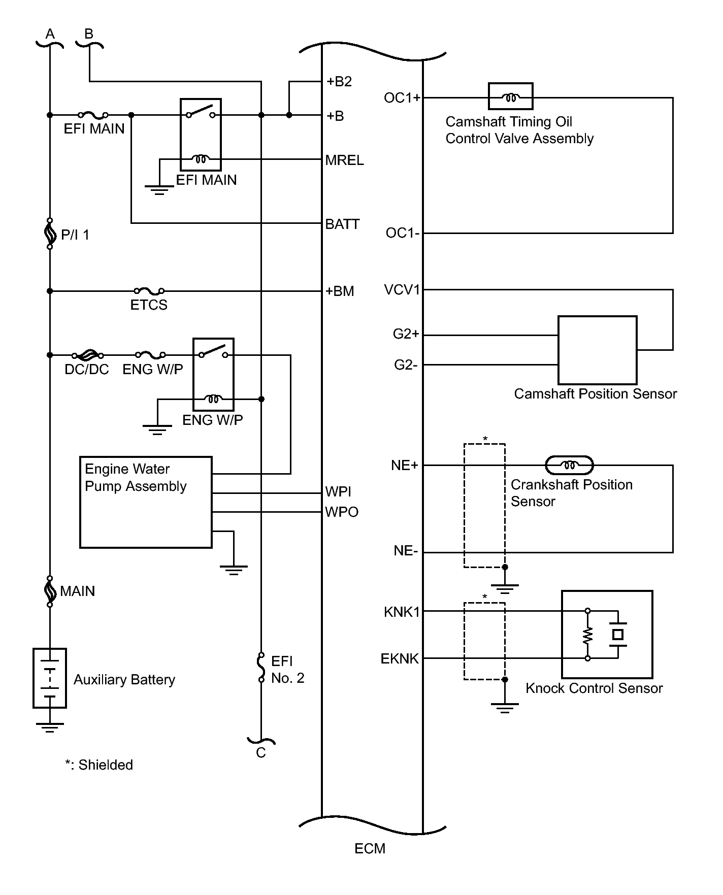
Fig 3: Identifying Engine Control System Wiring Diagram (3 Of 4)
GTY407288Courtesy of © TOYOTA, LICENSE AGREEMENT TMS1002
Fig 4: Identifying Engine Control System Wiring Diagram (4 Of 4)
GTY415713Courtesy of © TOYOTA, LICENSE AGREEMENT TMS1002