LEMON Manuals: Even more car manuals for everyone
Home >> Lexus >> 2012 >> HS 250h >> Repair and Diagnosis (Single Page) >> Accessories & Equipment >> Wiper/Washer Systems >> Wiper System/Washer System (Diagnostics & Circuit Tests) >> Wiper And Washer System >> Circuit Tests >> Speed Signal Circuit >> Procedure

Speed Signal Circuit: Procedure

  1. CHECK COMBINATION METER SYSTEM 
    1. The circuit that sends vehicle speed signals to the combination meter system is inspected in the meter section. Refer to Speed Signal Circuit .

    NEXT: Go to next step 

  2. CHECK HARNESS AND CONNECTOR (WINDSHIELD WIPER RELAY ASSEMBLY - COMBINATION METER) 
    1. Disconnect the F101 windshield wiper relay assembly connector and F4 combination meter assembly connector.
    2. Measure the resistance according to the value(s) in the table below.

      Standard Resistance

      Tester Connection Condition Specified Condition
      F101-19 (SPD) - F4-40 (+S) Always Below 1 Ω

    NG → REPAIR OR REPLACE HARNESS OR CONNECTOR 

    OK: Go to next step 

  3. INSPECT COMBINATION METER ASSEMBLY (SPEED SENSOR SIGNAL) 
    1. Check the output waveform.
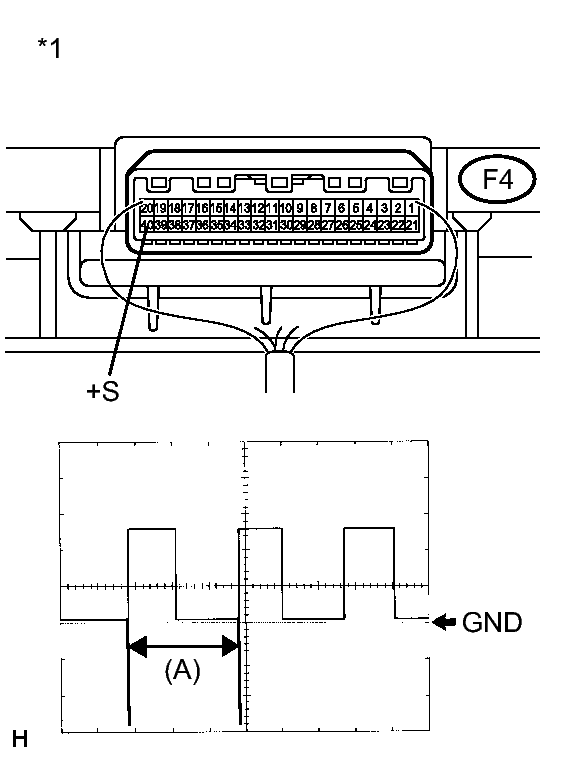
      Fig 1: Identifying Combination Meter Assembly (Speed Sensor Signal)
      GTY393911Courtesy of © TOYOTA, LICENSE AGREEMENT TMS1002
      1. Remove the combination meter assembly with the connector still connected.
      2. Connect an oscilloscope to terminal F4-40 (+S) and body ground.
      3. Turn the power switch on (IG).
      4. Turn a wheel slowly.
      5. Check the signal waveform according to the condition(s) in the table below.
        Item Condition
        Tool setting 5 V/DIV., 20 ms./DIV.
        Vehicle condition Wheel being rotated

        OK

        The waveform is similar to that shown in the illustration.

        HINT: 

        When the system is functioning normally, one wheel revolution generates 4 pulses. As the vehicle speed increases, the width indicated by (A) in the illustration narrows.

        TEXT IN ILLUSTRATION

        *1 Component with harness connected
        (Combination Meter Assembly)

    NG → See step   5 

    OK → See step   4 

  4. PROCEED TO NEXT SUSPECTED AREA SHOWN IN PROBLEM SYMPTOMS TABLE. Refer to  PROBLEM SYMPTOMS TABLE  
  5. REPLACE COMBINATION METER ASSEMBLY. Refer to  COMPONENTS