LEMON Manuals: Even more car manuals for everyone
Home >> Lexus >> 2011 >> LS 600hL >> Repair and Diagnosis >> External Pages >> Different car >> Section 112 (OEM Power Source (Current Flow Chart)) >> POWER SOURCE (Current Flow Chart)

POWER SOURCE (Current Flow Chart)

WARNING: This page is about a different car, the 2010 Lexus LS 600hL. However, it is still accessible from the selected car via links, so may be relevant.

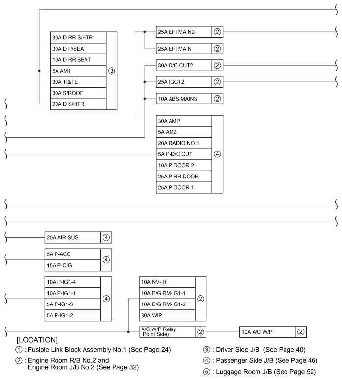
The chart below shows the route by which current flows from the battery to each electrical source (Fusible Link, Circuit Breaker, Fuse, etc.) and other Parts.

Fig 1: Current Flow Chart (1 Of 4)
G07569024Courtesy of © TOYOTA, LICENSE AGREEMENT TMS1002
Fig 2: Current Flow Chart (2 Of 4)
G07569025Courtesy of © TOYOTA, LICENSE AGREEMENT TMS1002
Fig 3: Current Flow Chart (3 Of 4)
G07569026Courtesy of © TOYOTA, LICENSE AGREEMENT TMS1002
Fig 4: Current Flow Chart (4 Of 4)
G07569027Courtesy of © TOYOTA, LICENSE AGREEMENT TMS1002