LEMON Manuals: Even more car manuals for everyone
Home >> Lexus >> 2011 >> ES 350 >> Repair and Diagnosis (Single Page) >> Accessories & Equipment >> Anti-Theft Systems >> Smart Access System (Keyless Entry) (Diagnostic Codes & Circuit Tests) >> Smart Access System With Push-Button Start >> Circuit Tests >> Certification ECU Power Source Circuit >> Wiring Diagram

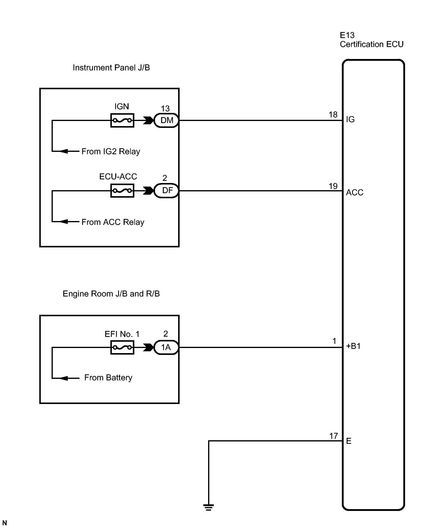
Certification ECU Power Source Circuit: Wiring Diagram

Fig 1: Certification ECU Power Source - Wiring Diagram
GTY135199Courtesy of © TOYOTA, LICENSE AGREEMENT TMS1002