LEMON Manuals: Even more car manuals for everyone
Home >> Lexus >> 2009 >> SC 430 >> Repair and Diagnosis >> External Pages >> Different car >> Section 108 (OEM System Circuits) >> Power Seat >> Notes

Power Seat: Notes

WARNING: This page is about a different car, the 2008 Lexus SC 430. However, it is still accessible from the selected car via links, so may be relevant.
Fig 1: Power Seat - Circuit Diagram (1 Of 4)
G07612066Courtesy of © TOYOTA, LICENSE AGREEMENT TMS1002
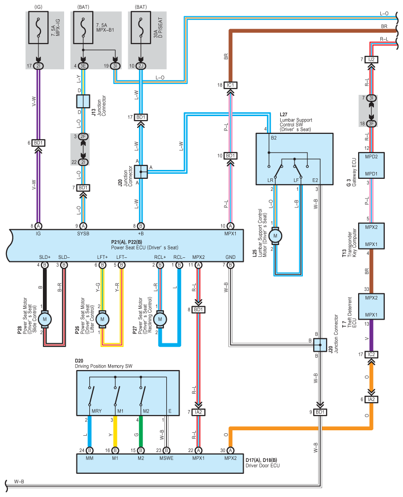
Fig 2: Power Seat - Circuit Diagram (2 Of 4)
G07612067Courtesy of © TOYOTA, LICENSE AGREEMENT TMS1002
Fig 3: Power Seat - Circuit Diagram (3 Of 4)
G07612068Courtesy of © TOYOTA, LICENSE AGREEMENT TMS1002
Fig 4: Power Seat - Circuit Diagram (4 Of 4)
G07612069Courtesy of © TOYOTA, LICENSE AGREEMENT TMS1002