LEMON Manuals: Even more car manuals for everyone
Home >> Lexus >> 2009 >> SC 430 >> Repair and Diagnosis >> Electrical >> Body Electrical >> OEM System Circuits >> Light Auto Turn Off System >> Notes

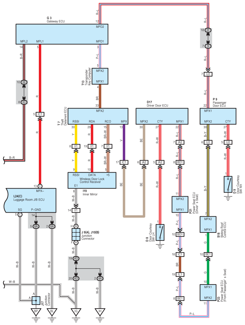
Light Auto Turn Off System: Notes

Fig 1: Light Auto Turn Off System - Circuit Diagram (1 Of 2)
G07607731Courtesy of © TOYOTA, LICENSE AGREEMENT TMS1002
Fig 2: Light Auto Turn Off System - Circuit Diagram (2 Of 2)
G07607732Courtesy of © TOYOTA, LICENSE AGREEMENT TMS1002