LEMON Manuals: Even more car manuals for everyone
Home >> Lexus >> 2009 >> LS 460L AWD >> Repair and Diagnosis >> Electrical >> Charging Systems >> Charging >> Charging System >> System Diagram

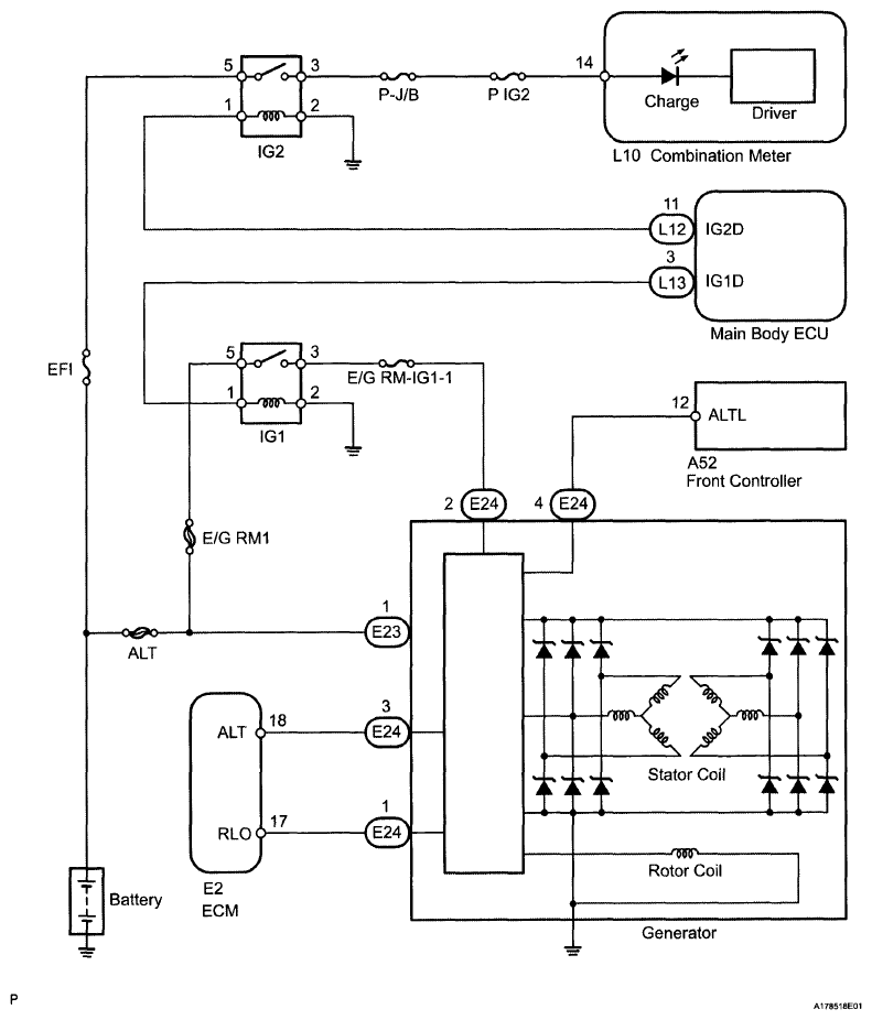
System Diagram

Fig 1: Charging System Diagram
G06196741Courtesy of © TOYOTA, LICENSE AGREEMENT TMS1002