Monitor Result
Detailed information (. Refer to CHECKING MONITOR STATUS ).
The test value and test limit information are described as shown in the chart below. The following information is included under Monitor Result in the emissions-related DTC procedures:
- Monitor Identification Data (MID) is assigned to each emissions-related component.
- Test Identification Data (TID) is assigned to each test value.
- Scaling is used to calculate the test value indicated on generic OBD II scan tools.
EVAP
| Monitor ID | Test ID | Scaling | Unit | Description |
|---|---|---|---|---|
| $3D | $C9 | Multiply by 0.001 | kPa | Test value for small leak (P0456) |
| $3D | $CA | Multiply by 0.001 | kPa | Test value for gross leak (P0455) |
| $3D | $CB | Multiply by 0.001 | kPa | Test value for leak detection pump OFF stuck (P2401) |
| $3D | $CD | Multiply by 0.001 | kPa | Test value for leak detection pump ON stuck (P2402) |
| $3D | $CE | Multiply by 0.001 | kPa | Test value for vent valve OFF stuck (P2420) |
| $3D | $CF | Multiply by 0.001 | kPa | Test value for vent valve ON stuck (P2419) |
| $3D | $D0 | Multiply by 0.001 | kPa | Test value for reference orifice low flow (P043E) |
| $3D | $D1 | Multiply by 0.001 | kPa | Test value for reference orifice high flow (P043F) |
| $3D | $D4 | Multiply by 0.001 | kPa | Test value for purge VSV close stuck (P0441) |
| $3D | $D5 | Multiply by 0.001 | kPa | Test value for purge VSV open stuck (P0441) |
| $3D | $D7 | Multiply by 0.001 | kPa | Test value for purge flow insufficient (P0441) |
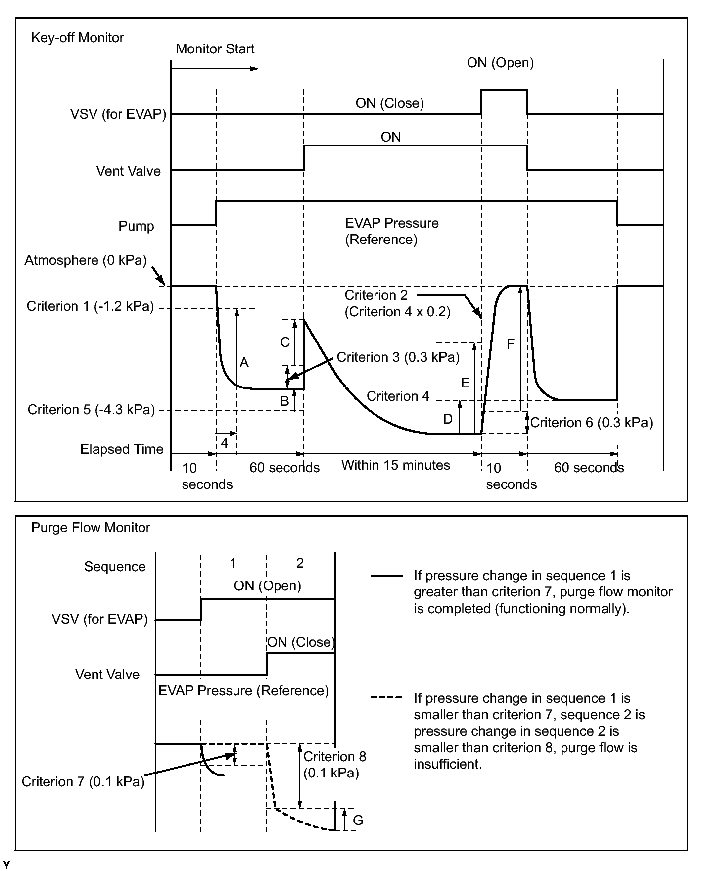
*: Pressures A to G are indicated as shown in the following diagram.