LEMON Manuals: Even more car manuals for everyone
Home >> Lexus >> 2008 >> LX 570 >> Repair and Diagnosis >> Engine Performance >> System >> Engine Control System - System Descriptions And Testing, On-Vehicle Inspection, Removal And Installation >> Cranking Holding Function Circuit >> Wiring Diagram

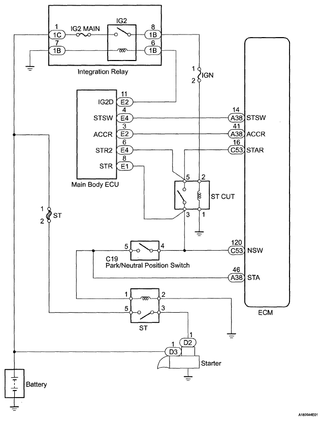
Cranking Holding Function Circuit: Wiring Diagram

Fig 1: Cranking Holding Control System - Wiring Diagram
G05628039Courtesy of © TOYOTA, LICENSE AGREEMENT TMS1002