LEMON Manuals: Even more car manuals for everyone
Home >> Lexus >> 2008 >> LX 570 >> Repair and Diagnosis >> Brakes >> Brakes Control Systems >> Brake Control / Dynamic Control Systems >> Vehicle Stability Control System >> Skid Control Buzzer Circuit >> Inspection Procedure

Inspection Procedure

NOTE: When replacing the master cylinder solenoid, perform zero point calibration (See CALIBRATION ).
  1. PERFORM ACTIVE TEST USING TECHSTREAM (BUZZER) 
    1. Connect the Techstream to the DLC3.
    2. Turn the engine switch on (IG) and turn the Techstream on.
    3. Enter the following menus: Chassis / ABS/VSC/TRAC / Active Test.

      ABS/VSC/TRAC 

      ACTIVE TEST DETAIL

      Tester Display Test Part Control Range Diagnostic Note
      Buzzer Skid control buzzer Buzzer ON/OFF The buzzer can be heard.
    4. Check that the buzzer sounds/stops when turning the skid control buzzer on/off by using the Techstream.

    Result 

    RESULT REFERENCE

    Result Proceed to
    Buzzer sounds/stops. A
    Buzzer does not sound or sounds constantly. B

    A: USE SIMULATION METHOD TO CHECK  (See HOW TO PROCEED WITH TROUBLESHOOTING )

    B: Go to next step 

  2. INSPECT SKID CONTROL BUZZER (POWER SOURCE TERMINAL) 
    1. Disconnect the E5 skid control buzzer connector.
    2. Measure the voltage according to the value(s) in the table below.

    Standard Voltage 

    VOLTAGE SPECIFICATION

    Tester Connection Switch Condition Specified Condition
    E5-2 - Body ground Engine switch on (IG) 11 to 14 V

    NG: REPAIR OR REPLACE HARNESS OR CONNECTOR 

    Fig 1: Identifying E5 Skid Control Buzzer Connector
    G05629934Courtesy of © TOYOTA, LICENSE AGREEMENT TMS1002

    OK: Go to next step 

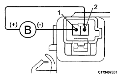
  3. INSPECT SKID CONTROL BUZZER 
    1. Apply battery voltage to the skid control buzzer, and check that the buzzer sounds.

    OK 

    MEASUREMENT CONDITION AND SPECIFIED CONDITION

    Measurement Condition Specified Condition
    • Battery positive (+) voltage - Terminal 2
    • Battery negative (-) voltage - Terminal 1
    Buzzer sounds
    Fig 2: Applying Battery Voltage To Skid Control Buzzer
    G05629935Courtesy of © TOYOTA, LICENSE AGREEMENT TMS1002

    NG: REPLACE SKID CONTROL BUZZER ASSEMBLY  (See REMOVAL )

    OK: Go to next step 

  4. CHECK HARNESS AND CONNECTOR (SKID CONTROL BUZZER - SKID CONTROL ECU) 
    1. Disconnect the A24 skid control ECU connector.
    2. Measure the resistance according to the value(s) in the table below.

    Standard Resistance 

    RESISTANCE SPECIFICATION

    Tester Connection Condition Specified Condition
    A24-30 (BZ) - ES-1 Always Below 1 Ω
    A24-30 (BZ) - Body ground Always 10 kΩ or higher

    NG: REPAIR OR REPLACE HARNESS OR CONNECTOR 

    Fig 3: Identifying E5 Skid Control Buzzer A24 Skid Control ECU Connectors
    G05629936Courtesy of © TOYOTA, LICENSE AGREEMENT TMS1002

    OK: REPLACE MASTER CYLINDER SOLENOID  (See DISASSEMBLY )