LEMON Manuals: Even more car manuals for everyone
Home >> Lexus >> 2008 >> IS F >> Repair and Diagnosis (Single Page) >> Body & Frame >> Windows >> Windshield/WINDOWGLASS >> Window Defogger System >> Rear Window Defogger System does not Operate >> Inspection Procedure

Inspection Procedure

  1. PERFORM ACTIVE TEST USING TECHSTREAM 
    1. Connect the Techstream to the DLC3.
    2. Turn the engine switch on (IG).
    3. Turn the Techstream on.
    4. Enter the following menus: Body Electrical / Air Conditioner / Active Test.
    5. Check the value(s) by referring to the table below, and then check the window defogger operation (See ON-VEHICLE INSPECTION  ).

      Air Conditioner 

      ACTIVE TEST

      Tester Display Test Part Control Range Diagnostic Note
      Defogger Rly-R Turns rear window defogger OFF/ON -

      OK: Rear window defogger normally operates. 

    NG: Go to step  15

    OK: Go to next step 

  2. CHECK FOR DTC (MULTIPLEX COMMUNICATION SYSTEM) 
    1. Use the Techstream to check if the multiplex communication system is functioning normally (See DIAGNOSTIC TROUBLE CODE CHART ).

      Result 

      RESULT REFERENCE

      Result Proceed to
      Multiplex communication DTC is not output (w/o navigation system) A
      Multiplex communication DTC is output B
      Multiplex communication DTC Is not output (w/ navigation system) C

    B: GO TO MULTIPLEX COMMUNICATION  (See DIAGNOSTIC TROUBLE CODE CHART )

    C: Go to step  10

    A: Go to next step 

  3. CHECK FOR DTC (AUDIO VISUAL SYSTEM) 
    1. Use the Techstream to check if the audio and visual system is functioning normally (See DTC CHECK / CLEAR ).

      Result 

      RESULT REFERENCE

      Result Proceed to
      Audio and visual system DTC is output A
      Audio and visual system DTC is not output B

    B: GO TO AUDIO AND VISUAL SYSTEM  (See DIAGNOSTIC TROUBLE CODE CHART )

    A: Go to next step 

  4. REPLACE INTEGRATION CONTROL AND PANEL ASSEMBLY 
    1. Replace the integration control and panel assembly (See REMOVAL ).
  5. CONFIRM REAR WINDOW DEFOGGER OPERATE 
    1. Turn the engine switch on (IG), press the window defogger switch, and check that window defogger operates (See ON-VEHICLE INSPECTION  ).

      OK: Rear window defogger normally operates. 

    NG: Go to step 6 

    OK: END 

  6. REPLACE RADIO RECEIVER ASSEMBLY 
    1. Replace the radio receiver assembly (See REMOVAL ).
  7. CONFIRM REAR WINDOW DEFOGGER OPERATE 
    1. Turn the engine switch on (IG), press the window defogger switch, and check that window defogger operates (See ON-VEHICLE INSPECTION  ).

      OK: Rear window defogger normally operates. 

    NG: Go to step 8 

    OK: END 

  8. REPLACE GATEWAY ECU 
    1. Replace the gateway ECU (See REMOVAL ).
  9. CONFIRM REAR WINDOW DEFOGGER OPERATE 
    1. Turn the engine switch on (IG), press the window defogger switch, and check that window defogger operates (See ON-VEHICLE INSPECTION  ).

      OK: Rear window defogger normally operates. 

    NG: REPLACE A/C AMPLIFIER ASSEMBLY  (See REMOVAL )

    OK: END 

  10. CHECK FOR DTC (NAVIGATION SYSTEM) 
    1. Use the Techstream to check if the navigation system is functioning normally (See DTC CHECK / CLEAR )

      Result 

      RESULT REFERENCE

      Result Proceed to
      Navigation system DTC is not output A
      Navigation system DTC is output B

    B: GO TO NAVIGATION SYSTEM  (See DIAGNOSTIC TROUBLE CODE CHART )

    A: Go to next step 

  11. REPLACE MULTI-DISPLAY ASSEMBLY 
    1. Replace the multi-display assembly (See REMOVAL ).
  12. CONFIRM REAR WINDOW DEFOGGER OPERATE 
    1. Turn the engine switch on (IG), press the window defogger switch, and check that window defogger operates (See ON-VEHICLE INSPECTION  ).

      OK: Rear window defogger normally operates. 

    NG: Go to step 13 

    OK: END 

  13. REPLACE GATEWAY ECU 
    1. Replace the gateway ECU (See REMOVAL ).
  14. CONFIRM REAR WINDOW DEFOGGER OPERATE 
    1. Turn the engine switch on (IG), press the window defogger switch, and check that window defogger operates (See ON-VEHICLE INSPECTION  ).

      OK: Rear window defogger normally operates. 

    NG: REPLACE A/C AMPLIFIER ASSEMBLY  (See REMOVAL )

    OK: END 

  15. CHECK HARNESS AND CONNECTOR (DEFOG RELAY - BATTERY) 
    1. Disconnect the DEFOG relay from engine room No. 1 relay block and junction block.
    2. Measure the voltage according to the value(s) in the table below.

      Standard Voltage 

      STANDARD VOLTAGE

      Tester Connection Condition Specified Condition
      Engine room No. 1 relay block and junction block DEFOG relay terminal 1 - Body ground Engine switch on (IG) 11 to 14 V
    3. Fig 1: Identifying DEFOG Relay
      G05755857Courtesy of © TOYOTA, LICENSE AGREEMENT TMS1002

    NG: REPAIR OR REPLACE HARNESS OR CONNECTOR, OR LH-IG FUSE 

    OK: Go to next step 

  16. CHECK HARNESS AND CONNECTOR (DEFOG RELAY-BATTERY) 
    1. Measure the voltage according to the value(s) in the table below.

      Standard Voltage 

      STANDARD VOLTAGE

      Tester Connection Condition Specified Condition
      Engine room No. 1 relay block and junction block DEFOG relay terminal 5 - Body ground Always 11 to 14 V
    2. Fig 2: Identifying DEFOG Relay
      G05755858Courtesy of © TOYOTA, LICENSE AGREEMENT TMS1002

    NG: REPAIR OR REPLACE HARNESS OR CONNECTOR, OR DEFOG FUSE 

    OK: Go to next step 

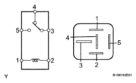
  17. INSPECT DEFOG RELAY 
    1. Measure the resistance of the DEFOG relay.

      Standard Resistance 

      STANDARD RESISTANCE

      Tester Condition Condition Specified Condition
      3 - 4 When battery voltage is not applied between terminals Below 1 Ω
      3 - 5 When battery voltage is not applied between terminals 10 kΩ or higher
      3 - 5 When battery voltage is applied to terminals 1 and 2 Below 1 Ω
    2. Fig 3: Identifying Defogger Relay
      G04952245Courtesy of © TOYOTA, LICENSE AGREEMENT TMS1002

    NG: REPLACE DEFOG RELAY 

    OK: Go to next step 

  18. CHECK HARNESS AND CONNECTOR (A/C AMPLIFIER - DEFOG RELAY) 
    1. Reconnect the DEFOG relay.
    2. Disconnect the J58 connector from the A/C amplifier assembly
    3. Measure the voltage according to the value(s) in the table below

      Standard Voltage 

      STANDARD VOLTAGE

      Tester Connection Condition Specified Condition
      J58-3 (RDFG) - Body ground Engine switch on (IG) 11 to 14 V
    4. Fig 4: Identifying J58 Connector
      G05755860Courtesy of © TOYOTA, LICENSE AGREEMENT TMS1002

    NG: REPAIR OR REPLACE HARNESS OR CONNECTOR 

    OK: Go to next step 

  19. INSPECT A/C AMPLIFIER ASSEMBLY 
    1. Reconnect the J58 connector to the A/C amplifier assembly
    2. Measure the voltage according to the value(s) in the table below

      Standard Voltage 

      STANDARD VOLTAGE

      Tester Connection Switch Condition Specified Condition
      J58-3 (RDFG) - Body ground Push the window defogger switch on Below 1 V
    3. Fig 5: Identifying J58 Connector
      G05755861Courtesy of © TOYOTA, LICENSE AGREEMENT TMS1002

    NG: REPLACE A/C AMPLIFIER ASSEMBLY  (See REMOVAL )

    OK: Go to next step 

  20. CHECK HARNESS AND CONNECTOR (DEFOG RELAY - REAR DEFOGGER WIRE) 
    1. Disconnect the DEFOG relay and defogger wire connectors.
    2. Measure the resistance according to the value(s) in the table below.

      Standard Resistance 

      STANDARD RESISTANCE

      Tester Connection Condition Specified Condition
      Engine room No. 1 relay block and junction block DEFOG relay terminal 3 - Q21-1 Always Below 1 Ω
    3. Fig 6: Identifying DEFOG Relay And Defogger Wire Connectors
      G05755862Courtesy of © TOYOTA, LICENSE AGREEMENT TMS1002

    NG: REPAIR OR REPLACE HARNESS OR CONNECTOR 

    OK: Go to next step 

  21. INSPECT NOISE FILTER 
    1. Disconnect the noise filter connectors
    2. Measure the resistance according to the value(s) in the table below.

      Standard Resistance 

      STANDARD RESISTANCE

      Tester Connection Condition Specified Condition
      A-1 - B-1 Always Below 1 Ω
    3. Fig 7: Identifying Noise Filter
      G05755863Courtesy of © TOYOTA, LICENSE AGREEMENT TMS1002

    NG: REPLACE NOISE FILTER 

    OK: Go to next step 

  22. CHECK HARNESS AND CONNECTOR (REAR DEFOGGER WIRE - BODY GROUND) 
    1. Disconnect the rear defogger wire connector
    2. Measure the resistance according to the value(s) in the table below

      Standard Resistance 

      STANDARD RESISTANCE

      Tester Connection Condition Specified Condition
      P19-1 - Body ground Always Below 1 Ω
    3. Fig 8: Identifying Rear Defogger Wire Connector
      G05755864Courtesy of © TOYOTA, LICENSE AGREEMENT TMS1002

    NG: REPAIR OR REPLACE HARNESS OR CONNECTOR 

    OK: REPAIR REAR WINDOW DEFOGGER WIRE  (See REPAIR  )