LEMON Manuals: Even more car manuals for everyone
Home >> Lexus >> 2007 >> RX 350 AWD >> Repair and Diagnosis >> Engine Performance >> Engine Control System >> SFI System >> OBD II Monitor Specifications >> Wiring Diagram

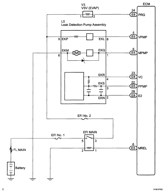
OBD II Monitor Specifications: Wiring Diagram

Fig 1: Evaporative Emission Control System Pressure Sensor - Wiring Diagram
G05268123Courtesy of © TOYOTA, LICENSE AGREEMENT TMS1002