LEMON Manuals: Even more car manuals for everyone
Home >> Lexus >> 2007 >> RX 350 AWD >> Repair and Diagnosis >> Engine Performance >> Engine Control System >> SFI System >> DTC P0705 Transmission Range Sensor Circuit Malfunction (PRNDL Input) >> Wiring Diagram

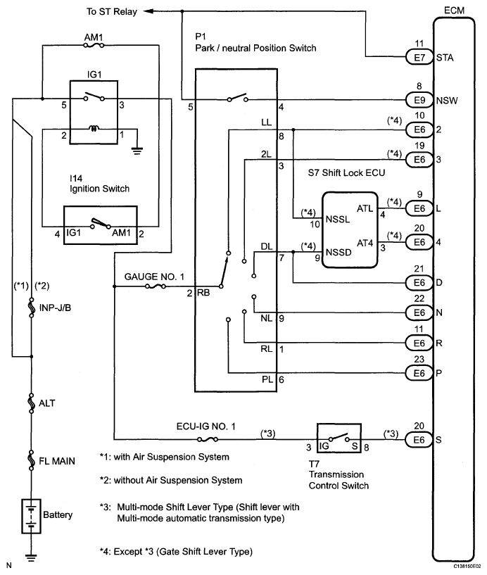
DTC P0705 Transmission Range Sensor Circuit Malfunction (PRNDL Input): Wiring Diagram

Fig 1: Transmission Range Sensor Circuit Malfunction (PRNDL Input) - Wiring Diagram
G05268144Courtesy of © TOYOTA, LICENSE AGREEMENT TMS1002