LEMON Manuals: Even more car manuals for everyone
Home >> Lexus >> 2007 >> LS 460L >> Repair and Diagnosis >> Electrical >> Charging Systems >> Charging >> Charging System >> System Diagram

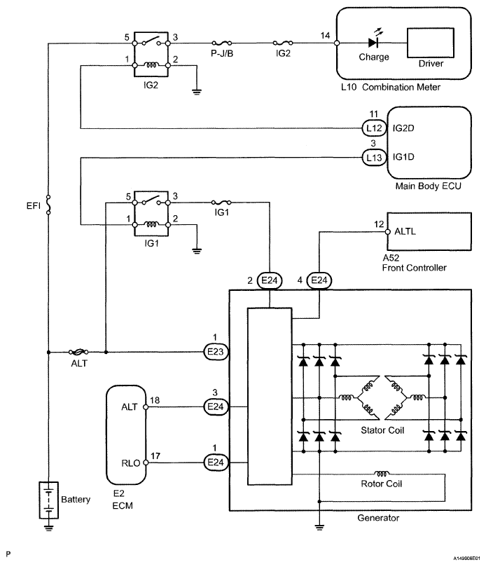
System Diagram

Fig 1: Charging System Diagram
G04943943Courtesy of © TOYOTA, LICENSE AGREEMENT TMS1002