LEMON Manuals: Even more car manuals for everyone
Home >> Lexus >> 2007 >> LS 460L >> Repair and Diagnosis >> Body & Frame >> Windows >> Windshield/WINDOWGLASS >> Power Window Control System >> Key-off Operation Function Operates even if Operating Conditions are not Satisfied >> Wiring Diagram

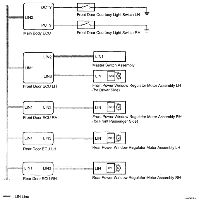
Key-off Operation Function Operates even if Operating Conditions are not Satisfied: Wiring Diagram

Fig 1: Key-Off Operation Function Operates Even If Operating Conditions Are Not Satisfied - Wiring Diagram
G04952137Courtesy of © TOYOTA, LICENSE AGREEMENT TMS1002