LEMON Manuals: Even more car manuals for everyone
Home >> Lexus >> 2007 >> ES 350 >> Repair and Diagnosis >> Electrical >> Charging Systems >> Charging >> Charging System >> System Diagram

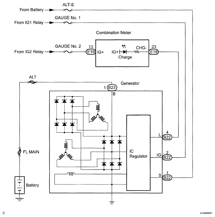
System Diagram

Fig 1: Charging System Diagram
G05248957Courtesy of © TOYOTA, LICENSE AGREEMENT TMS1002