Monitor Result
Refer to detailed information (see DTC CHECK / CLEAR ).
The test value and test limit information are described as shown in the following table. This information is included under MONITOR RESULT in the emissions-related DTC sections:
- Monitor Identification Data (MID) is assigned to each emissions-related component.
- Test Identification Data (TID) is assigned to each test value.
- Scaling is used to calculate the test value indicated on generic OBD II scan tools.
Thermostat
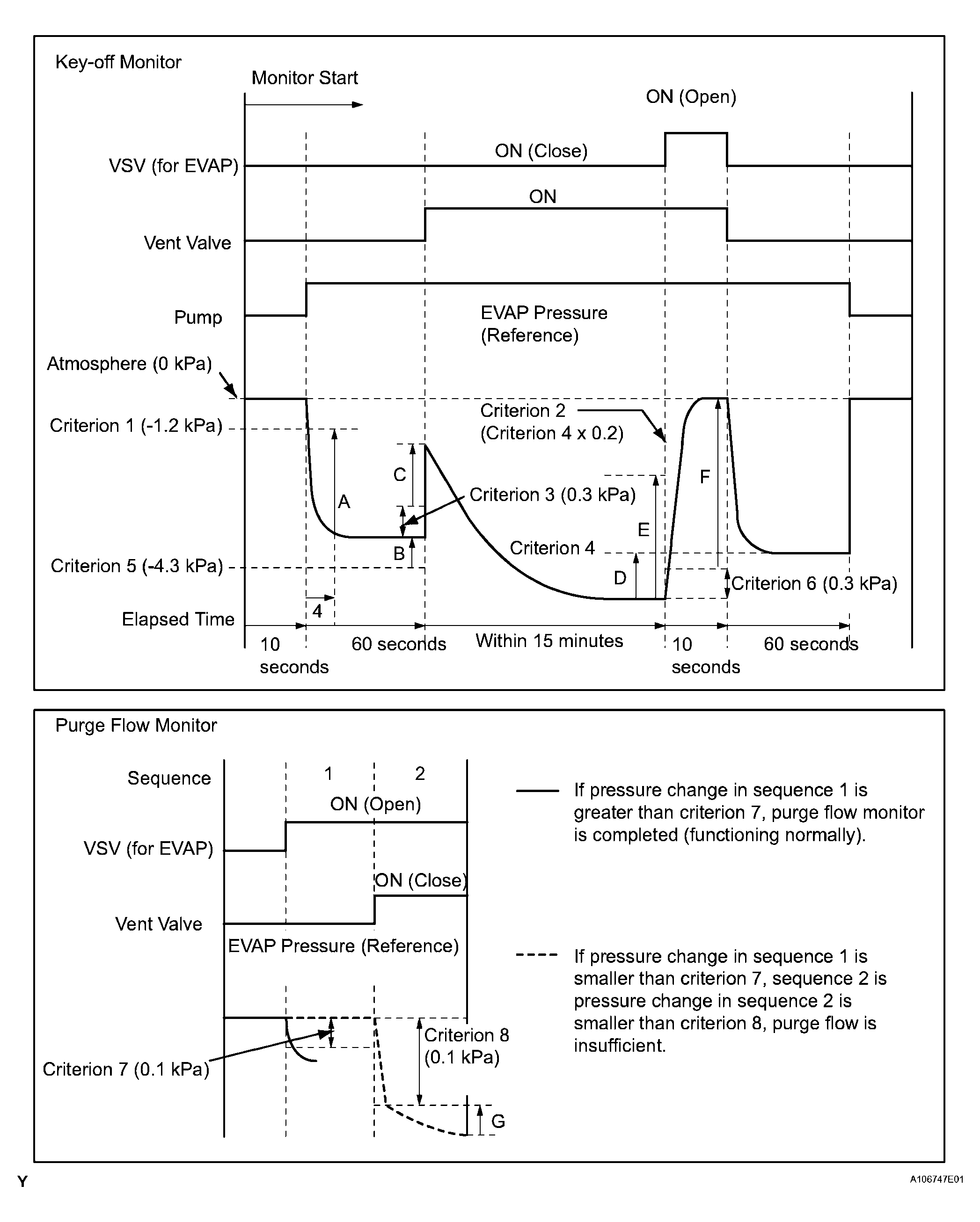
MID DESCRIPTION CHART
| MID | TID | Scaling | Description of Test Value | Minimum Test Limit | Maximum Test Limit | ||
|---|---|---|---|---|---|---|---|
| $3D | $C9 | Multiply by 0.01 [kPa] | Test value for small leak (P0456) Refer to pressure D(1) | Minimum test limit for small leak | Maximum test limit for small leak | ||
| $3D | $CA | Multiply by 0.01 [kPa] | Test value for gross leak (P0455) Refer to pressure E(1) | Minimum test limit for gross leak | Maximum test limit for gross leak | ||
| $3D | $CB | Multiply by 0.01 [kPa] | Test value for vacuum pump stuck OFF (P2401) Refer to pressure A(1) | Minimum test limit for vacuum pump stuck OFF | Maximum test limit for vacuum pump stuck OFF | ||
| $3D | $CD | Multiply by 0.01 [kPa] | Test value for vacuum pump stuck ON (P2402) Refer to pressure A(1) | Minimum test limit for vacuum pump stuck ON | Maximum test limit for vacuum pump stuck ON | ||
| $3D | $CE | Multiply by 0.01 [kPa] | Test value for vent valve stuck OFF (vent) (P2420) Refer to pressure C(1) | Minimum test limit for vent valve stuck ON | Maximum test limit for vent valve stuck ON | ||
| $3D | $CF | Multiply by 0.01 [kPa] | Test value for vent valve stuck ON (P2419) Refer to pressure A(1) | Minimum test limit for vent valve stuck OFF | Maximum test limit for vent valve stuck OFF | ||
| $3D | $D0 | Multiply by 0.01 [kPa] | Test value for 0.02 inch orifice low flow (P043E) Refer to pressure B(1) | Minimum test limit for 0.02 inch orifice low flow | Maximum test limit for 0.02 inch orifice low flow | ||
| $3D | $D1 | Multiply by 0.01 [kPa] | Test value for 0.02 inch orifice high flow (P043F) Refer to pressure A(1) | Minimum test limit for 0.02 inch orifice high flow | Maximum test limit for 0.02 inch orifice high flow | ||
| $3D | $D4 | Multiply by 0.01 [kPa] | Test value for VSV (for EVAP) stuck close (P0441) Refer to pressure F(1) | Minimum test limit for VSV (for EVAP) stuck close | Maximum test limit for VSV (for EVAP) stuck close | ||
| $3D | $D5 | Multiply by 0.01 [kPa] | Test value for VSV (for EVAP) stuck open (P0441) Refer to pressure E(1) | Minimum test limit for VSV (for EVAP) stuck open | Maximum test limit for VSV (for EVAP) stuck open | ||
| $3D | $D7 | Multiply by 0.01 [kPa] | Test value for purge flow (P0441) Refer to pressure G(1) | Minimum test limit for purge flow | Maximum test limit for purge flow | ||
|
|||||||