LEMON Manuals: Even more car manuals for everyone
Home >> Lexus >> 2005 >> SC 430 >> Repair and Diagnosis >> Electrical >> Charging Systems >> Starting & Charging >> Charging System >> System Diagram

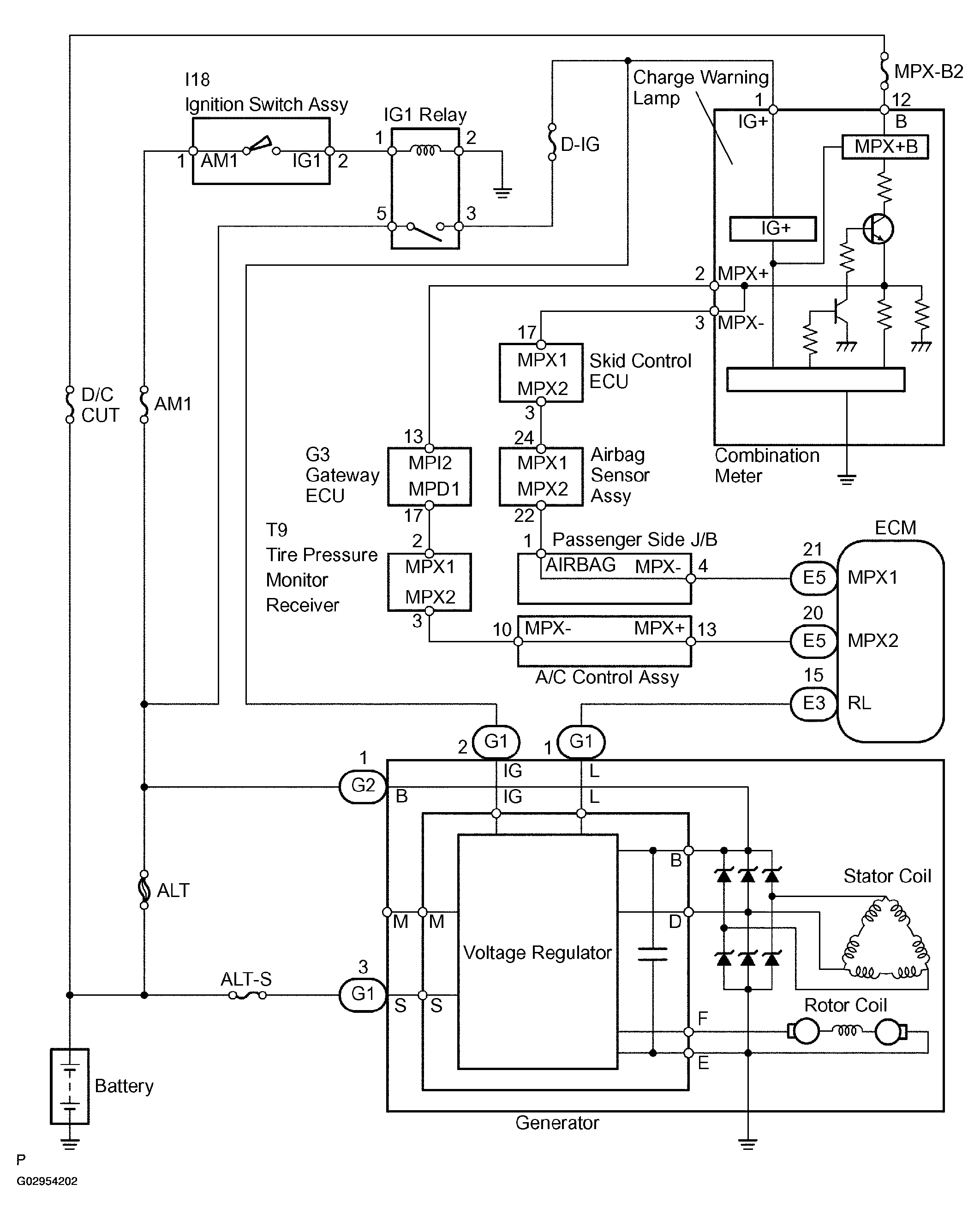
System Diagram

The charging system uses the voltage regulator to regulate electricity that is generated by the rotor coil rotations. This electricity is stored in the battery.

Fig 1: Charging System Diagram
G02954202Courtesy of © TOYOTA, LICENSE AGREEMENT TMS1002