LEMON Manuals: Even more car manuals for everyone
Home >> Lexus >> 2004 >> IS 300 Base, Standard >> Repair and Diagnosis >> General Information >> Identification >> Introduction >> How To Troubleshoot Ecu Controlled Systems >> How To Use The Diagnostic Chart And Inspection Procedure

How To Use The Diagnostic Chart And Inspection Procedure

  1. CONNECTOR CONNECTION AND TERMINAL INSPECTION 
    • For troubleshooting, diagnostic trouble code (DTC) charts or problem symptom table are provided for each circuit with detailed inspection procedures in this manual.
    • When component parts, wire harnesses and connectors of each circuit are found to be normal in troubleshooting, the problem is most likely in the ECU. Accordingly, if diagnosis is performed without the problem symptoms occurring, refer to Step  8 to replace the ECU. Always confirm that the problem symptoms are occurring, or proceed with inspection while using the symptom simulation method.
    • The instructions "Check wire harness and connector" and "Check and replace ECU" which appear in the inspection procedure are common and applicable to all DTCs. Follow the procedure outlined below whenever these instructions appear.
      Fig 1: Checking Wire Harness & Connector (1 Of 2)
      G03494156Courtesy of © TOYOTA, LICENSE AGREEMENT TMS1002
      Fig 2: Checking Wire Harness & Connector (2 Of 2)
      G03494157Courtesy of © TOYOTA, LICENSE AGREEMENT TMS1002

      OPEN CIRCUIT:

      An open circuit the result of a disconnected wire harness, a faulty contact in the connector, a connector terminal pulled out, etc.

      HINT:

    • A wire is rarely broken in its middle. Most problem occur at the wire ends. Carefully check the connectors of sensors and actuators.
    • Faulty contacts could be due to the rusting, contamination, and/or deformation of connector terminals. In some cases: 1) simply disconnecting and reconnecting the connectors will fix the problem, or 2) even though no abnormality is found in the wire harness or connector, the problem disappears after the check (meaning the cause was most likely in the wire harness or connectors).
    Fig 3: Checking Open Circuit
    G03494158Courtesy of © TOYOTA, LICENSE AGREEMENT TMS1002

    SHORT CIRCUIT:

    A short circuit could be the result of contact between the wire harness and the body ground or a short circuit switch.

    HINT:

    When there is a short circuit between the wire harness and body ground, check thoroughly it wire harness is caught in the body or is clamped properly.

  2. CONNECTOR HANDLING 

    When inserting tester probes into a connector, insert them from the rear of the connector. When necessary, use mini test leads. For water resistant connectors which cannot be accessed from behind, take good care not to deform the connector terminals.

    Fig 4: Connector Handling
    G03494159Courtesy of © TOYOTA, LICENSE AGREEMENT TMS1002
  3. CONTINUITY CHECK (OPEN CIRCUIT CHECK) 
    1. Disconnect the connectors at both ECU and sensor sides.
    2. Measure the resistance between the applicable terminals of the connectors.

      Resistance: Below 1 Ω 

    HINT:

    Measure the resistance while lightly shaking the wire harness vertically and horizontally.

    Fig 5: Checking Continuity (Open Circuit Check - 1 Of 2)
    G03494160Courtesy of © TOYOTA, LICENSE AGREEMENT TMS1002
    Fig 6: Checking Continuity (Open Circuit Check - 2 Of 2)
    G03494161Courtesy of © TOYOTA, LICENSE AGREEMENT TMS1002
  4. RESISTANCE CHECK (SHORT CIRCUIT CHECK) 
    1. Disconnect the connectors on both ends.
    2. Measure the resistance between the applicable terminals of the connectors and body ground. Be sure to carry out this check on the connectors on both ends.

      Resistance: 10 kΩ or higher 

    HINT:

    Measure the resistance while lightly shaking the wire harness vertically and horizontally.

  5. VISUAL CHECK AND CONTACT PRESSURE CHECK 
    1. Disconnect the connectors at both ends.
    2. Check for rust or foreign material, etc. in the terminals of the connectors.
    3. Check crimped portions for looseness or damage and check that the terminals are secured in the lock portion.

      HINT:

      The terminals should not come out when pulled lightly from the back.

      Fig 7: Disconnecting Connectors At Both Ends
      G03494162Courtesy of © TOYOTA, LICENSE AGREEMENT TMS1002
      Fig 8: Identifying Looseness Of Crimping
      G03494163Courtesy of © TOYOTA, LICENSE AGREEMENT TMS1002
    4. Prepare a test male terminal and insert it in the female terminal, then pull it out.
      NOTE: When testing a gold-plated female terminal, always use a gold-plated male terminal. 

      HINT:

      If a test terminal is easier to pulled out than others, there may be poor contact in that section.

  6. CHECK OPEN CIRCUIT 

    For the open circuit in the wire harness in Figure, perform a continuity check  a below) or a voltage check  b below).

    Fig 9: Checking Open Circuit
    G03494164Courtesy of © TOYOTA, LICENSE AGREEMENT TMS1002
    1. Check the continuity.
      1. Disconnect connectors A and C and measure the resistance between them. Between terminal 1 of connector A and terminal 1 of connector C --> 10 kΩ or higher (open) Between terminal 2 of connector A and terminal 2 of connector C --> Below 1 Ω

        An open circuit exists in the wire harness between terminal 1 of A and terminal 1 of C.

        Fig 10: Measuring Resistance Between Connectors A & C
        G03494165Courtesy of © TOYOTA, LICENSE AGREEMENT TMS1002
      2. Disconnect connector B and measure the resistance between the connectors. In the case of Figure: Between terminal 1 of connector A and terminal 1 of connector B1 --> Below 1 Ω

        Between terminal 1 of connector B2 and terminal 1 of connector C --> 10 kΩ or higher (open)

        An open circuit exists in the wire harness between terminal 1 of B2 and terminal 1 of C.

        Fig 11: Measuring Resistance Between Connectors
        G03494166Courtesy of © TOYOTA, LICENSE AGREEMENT TMS1002
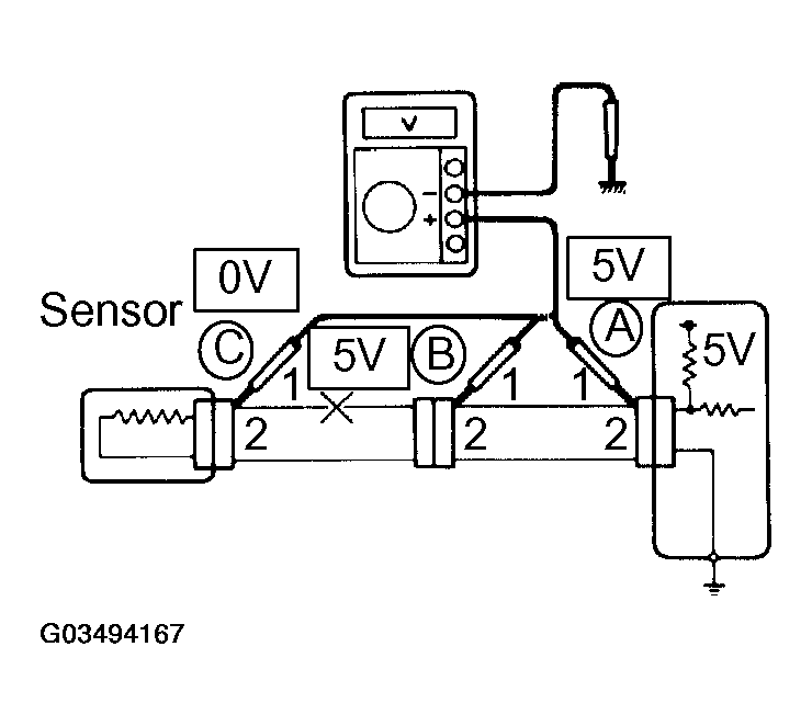
    2. Check the voltage.

      In a circuit in which voltage is applied to the ECU connector terminal, an open circuit can be checked for by conducting a voltage check.

      1. As shown in Figure, with each connector still connected, measure the voltage between body ground and terminal 1 of connector A at the ECU 5 V output terminal, terminal 1 of connector B, and terminal 1 of connector C (in that order).
      Fig 12: Checking Voltage
      G03494167Courtesy of © TOYOTA, LICENSE AGREEMENT TMS1002

    Example results:

    5 V: Between Terminal 1 of connector A and Body Ground

    5 V: Between Terminal 1 of connector B and Body Ground

    0 V: Between Terminal 1 of connector C and Body Ground

    In the above example, an open circuit is in the wire harness between terminal 1 of B and terminal 1 of C.

  7. CHECK SHORT CIRCUIT 

    If the wire harness is ground shorted Figure), locate the section by conducting a resistance check with ground below.

    Fig 13: Checking Short Circuit
    G03494168Courtesy of © TOYOTA, LICENSE AGREEMENT TMS1002

    Check the resistance with ground.

    1. Disconnect connectors A and C and measure the resistance between terminal 1 and 2 of connector A and body ground.

      In the case of Figure:

      Between terminal 1 of connector A and body ground --> Below 1 Ω (short)

      Between terminal 2 of connector A and body ground --> 10 kΩ or higher

      A short circuit is between terminal 1 of connector A and terminal 1 of connector C.

      Fig 14: Checking Resistance With Ground
      G03494169Courtesy of © TOYOTA, LICENSE AGREEMENT TMS1002
    2. Disconnect connector B and measure the resistance between terminal 1 of connector A and body ground, and terminal 1 of connector B2 and body ground.

      In the case of Figure:

      Between terminal 1 of connector A and body ground --> 10 kΩ or higher

      Between terminal 1 of connector B2 and body ground --> Below 1 Ω (short)

      A short circuit is between terminal 1 of connector B2 and terminal 1 of connector C.

      Fig 15: Disconnecting Connector B & Measure Resistance Between Terminal 1 Of Connector A & Body Ground
      G03494170Courtesy of © TOYOTA, LICENSE AGREEMENT TMS1002
  8. CHECK AND REPLACE ECU 

    First check the ECU ground circuit. If it is faulty, repair it. If it is normal, the ECU could be faulty. Replace the ECU with a and check if the symptoms appear.

    1. Measure the resistance between the ECU ground terminal and the body ground.

      Resistance: Below 1 W 

      Fig 16: Measuring Resistance Between ECU Ground Terminal & Body Ground
      G03494171Courtesy of © TOYOTA, LICENSE AGREEMENT TMS1002
    2. Disconnect the ECU connector. Check for bent ground terminals (on the ECU side and the wire harness side). Lastly, check the contact pressure.
      Fig 17: Disconnecting ECU Connector
      G03494172Courtesy of © TOYOTA, LICENSE AGREEMENT TMS1002