LEMON Manuals: Even more car manuals for everyone
Home >> Lexus >> 2003 >> SC 430 >> Repair and Diagnosis >> Engine Performance >> System >> Engine Controls - Self-Diagnostics >> Diagnostic Tests >> DTC P0705: Transmission Range Sensor Circuit Malfunction (PRNDL Input) >> Circuit Description

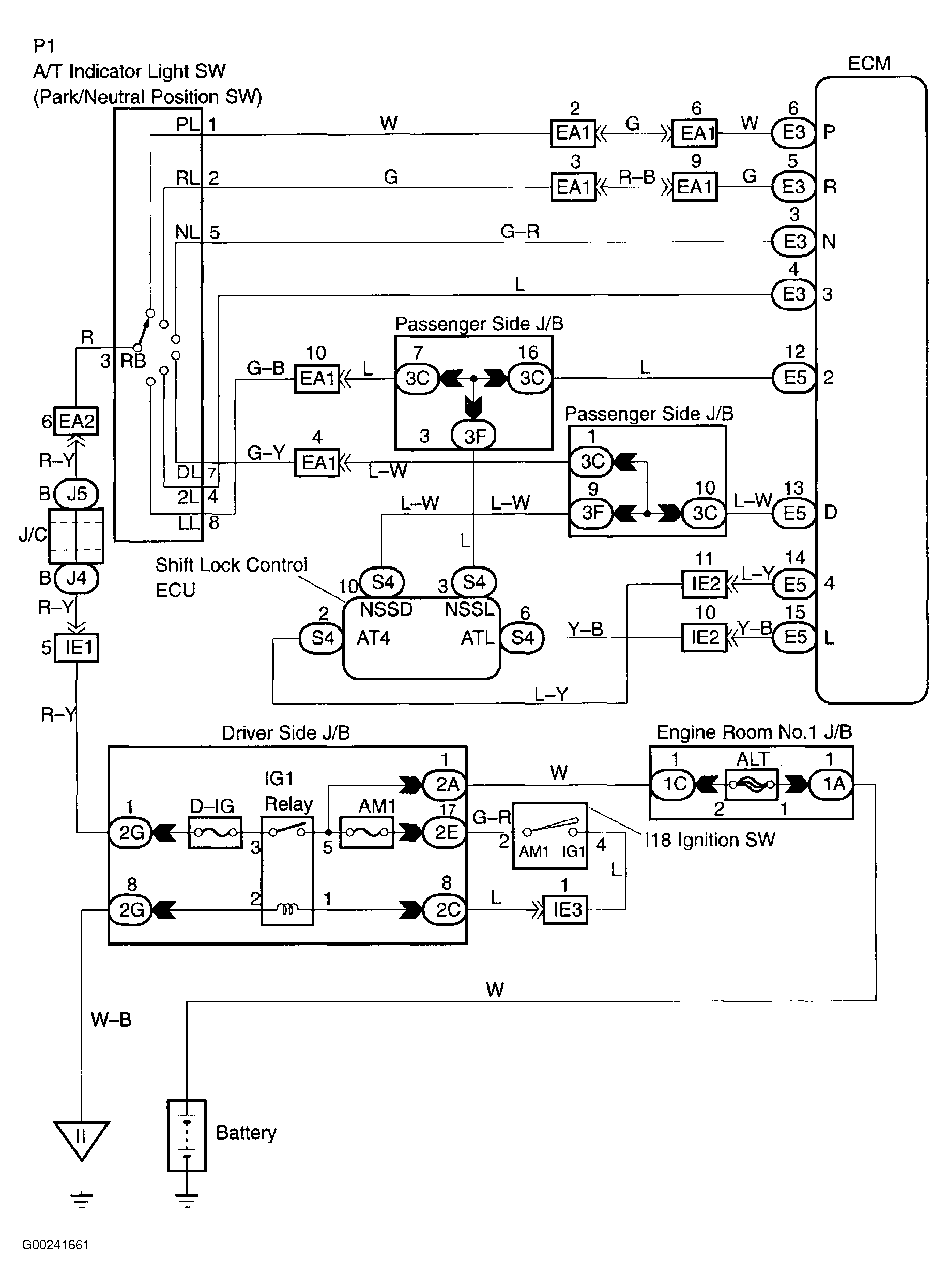
Circuit Description

NOTE: Transmission range sensor is also referred to as park/neutral switch.

Park/neutral position switch detects shift lever position and sends signals to ECM. ECM receives signals (P, R, N, D, 4, 3, 2 and L) from the park/neutral position switch. When the shift lever is in the "4" position (with transmission control switch for "D" and "4" pressed), "4" in the shift position indicator light will come on, and when the shift lever is in the "D" position (with transmission control switch for "D" and "4" released), "D" in shift position indicator light will come on. When shift lever is in "L" position (with transmission control switch for "2" and "L" pressed), "L" in shift position indicator light will come on and when shift lever is in "2" position (with transmission control switch for "2" and "L" released), "2" in shift position indicator light will come on. See Fig 1. Possible causes are:

Fig 1: Identifying Transmission Range Sensor Circuits
G00241661Courtesy of © TOYOTA, LICENSE AGREEMENT TMS1002