LEMON Manuals: Even more car manuals for everyone
Home >> Lexus >> 2003 >> GX 470 >> Repair and Diagnosis >> Engine Performance >> System >> Engine Controls - System & Component Testing >> Computerized Engine Controls >> Engine Control Module (ECM) Power Source Circuit (Ignition On) >> Diagnosis & Repair

Diagnosis & Repair

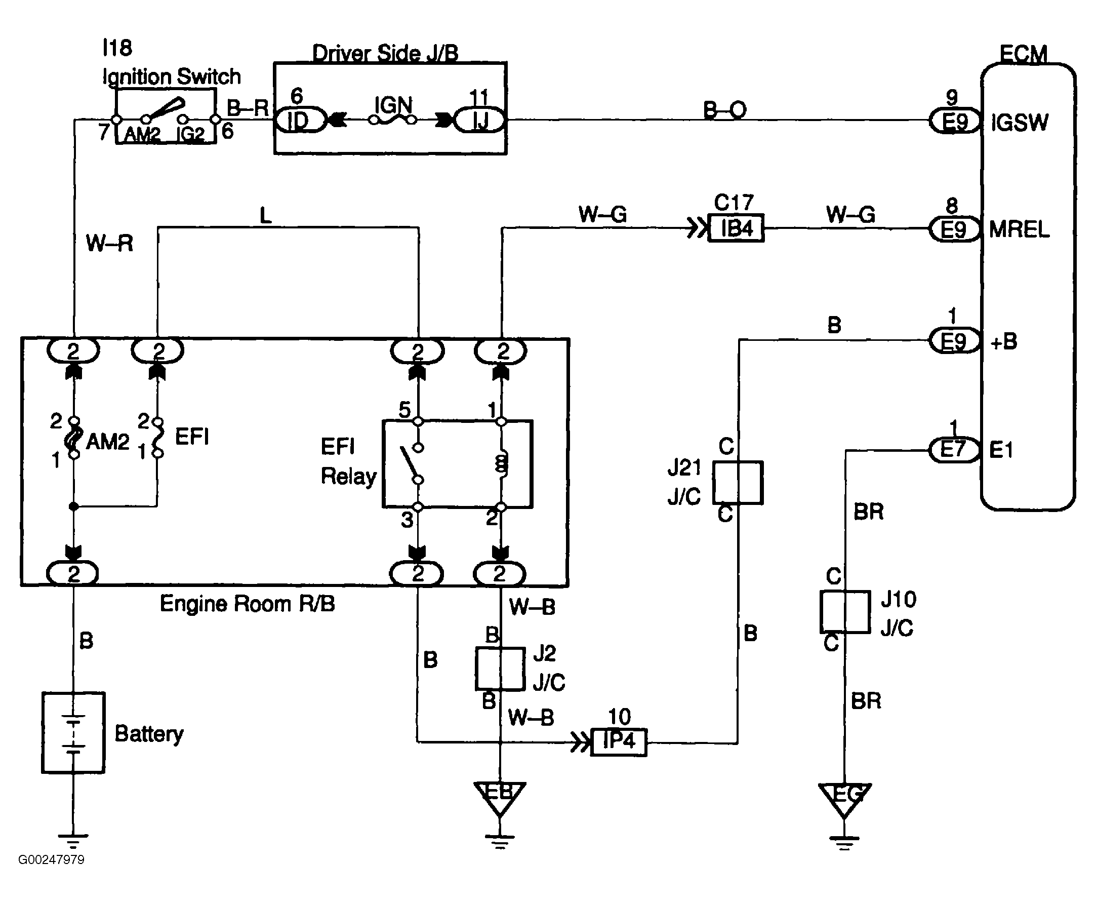
For wiring diagram, see Fig 1. For wire color identification, see WIRE COLOR IDENTIFICATION  table. For diagnosis and repair, see Fig 2-Fig 4 .

Fig 1: ECM Power Source Circuit Wiring Diagram
G00247979Courtesy of © TOYOTA, LICENSE AGREEMENT TMS1002
Fig 2: Diagnosis & Repair Of ECM Power Source Circuit (Step 1-3)
G00247980Courtesy of © TOYOTA, LICENSE AGREEMENT TMS1002
Fig 3: Diagnosis & Repair Of ECM Power Source Circuit Step 4-6)
G00247981Courtesy of © TOYOTA, LICENSE AGREEMENT TMS1002
Fig 4: Diagnosis & Repair Of ECM Power Source Circuit (Step 7-9)
G00247982Courtesy of © TOYOTA, LICENSE AGREEMENT TMS1002