LEMON Manuals: Even more car manuals for everyone
Home >> Lexus >> 2003 >> GX 470 >> Repair and Diagnosis >> Engine Performance >> System >> Engine Controls - System & Component Testing >> Computerized Engine Controls >> Cranking Hold Function Circuit >> Diagnosis & Repair (With Hand-Held Tester)

Diagnosis & Repair (With Hand-Held Tester)

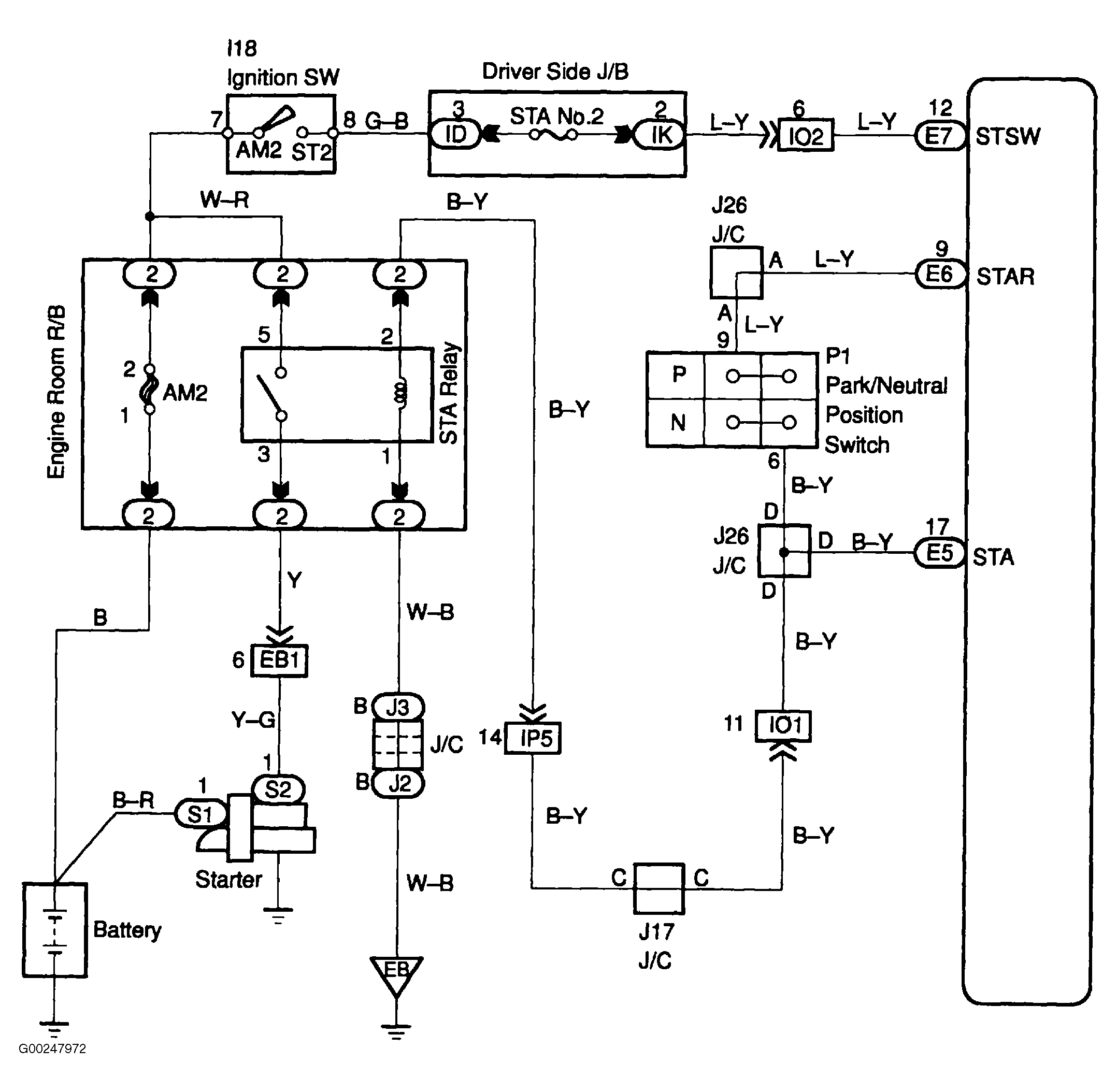
For wiring diagram, see Fig 1. For wire color identification, see WIRE COLOR IDENTIFICATION  table. For diagnosis and repair, see Fig 2-Fig 4 .

Fig 1: Cranking Holding Function Circuit Wiring Diagram
G00247972Courtesy of © TOYOTA, LICENSE AGREEMENT TMS1002
Fig 2: Diagnosis & Repair Of Cranking Holding Function Circuit (Step 1-3)
G00247973Courtesy of © TOYOTA, LICENSE AGREEMENT TMS1002
Fig 3: Diagnosis & Repair Of Cranking Holding Function Circuit (Step 4-6)
G00247974Courtesy of © TOYOTA, LICENSE AGREEMENT TMS1002
Fig 4: Diagnosis & Repair Of Cranking Holding Function Circuit (Step 7-10)
G00247975Courtesy of © TOYOTA, LICENSE AGREEMENT TMS1002