LEMON Manuals: Even more car manuals for everyone
Home >> Lexus >> 2003 >> GS 430 >> Repair and Diagnosis >> General Information >> Identification >> Introduction >> How To Troubleshoot Ecu Controlled Systems >> How To Use The Diagnostic Chart And Inspection Procedure >> Check Open Circuit

Check Open Circuit

For the open circuit in the wire harness in Figure, perform "(a) Continuity Check" or "(b) Voltage Check" to locate the section.

Fig 1: Checking Continuity
G03470903Courtesy of © TOYOTA, LICENSE AGREEMENT TMS1002
  1. Check the continuity.
    1. Disconnect connectors "A" and "C" and measure the resistance between them.

      In the case of Fig 2:

      Between terminal 1 of connector "A" and terminal 1 of connector "C" --> No continuity (open) Between terminal 2 of connector "A" and terminal 2 of connector "C" -> Continuity

      Therefore, it is found out that there is an open circuit between terminal 1 of connector "A" and terminal 1 of connector "C".

      Fig 2: Disconnecting Connectors "A" And "C" And Measuring Resistance
      G03470904Courtesy of © TOYOTA, LICENSE AGREEMENT TMS1002
    2. Disconnect connector "B" and measure the resistance between the connectors.

      In the case of Fig 3:

      Between terminal 1 of connector "A" and terminal 1 of connector "B1" --> Continuity

      Between terminal 1 of connector "B2" and terminal 1 of connector "C" --> No continuity (open)

      Therefore, it is found out that there is an open circuit between terminal 1 of connector "B2" and terminal 1 of connector "C".

      Fig 3: Disconnecting Connector "B" And Measuring Resistance Between Connectors
      G03470905Courtesy of © TOYOTA, LICENSE AGREEMENT TMS1002
  2. Check the voltage.

    In a circuit in which voltage is applied (to the ECU connector terminal), an open circuit can be checked for by conducting a voltage check.

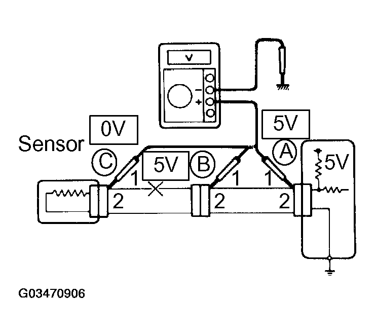
    1. As shown in Fig 4, with each connector still connected, measure the voltage between body ground and terminal 1 of connector "A" at the ECU 5V output terminal, terminal 1 of connector "B", and terminal 1 of connector "C", in that order.
    Fig 4: Measuring Voltage Between Body Ground And Terminal 1 Of Connector "A" At ECU 5V Output Terminal
    G03470906Courtesy of © TOYOTA, LICENSE AGREEMENT TMS1002

If the results are:

5V: Between Terminal 1 of connector "A" and Body Ground

5V: Between Terminal 1 of connector "B" and Body Ground

0V: Between Terminal 1 of connector "C" and Body Ground

Then it is found out that there is an open circuit in the wire harness between terminal 1 of "B" and terminal 1 of "C".