LEMON Manuals: Even more car manuals for everyone
Home >> Lexus >> 2002 >> ES 300 >> Repair and Diagnosis >> Engine Performance >> Engine Control Systems >> SFI System >> Inspection

SFI System: Inspection

  1. Intake air flow meter sub-assembly.
    1. Output voltage inspection.
      1. Apply battery voltage across terminals 1 (+B) and 2 (E2G).
      2. Using a voltmeter, connect the positive (+) tester probe to terminal VG, and negative (-) tester probe to terminal E2G.
      3. Blow air into the MAF meter, and check that the voltage fluctuates.
    2. Resistance inspection.
      1. Using an ohmmeter, measure the resistance between terminals 4 (THA) and 5 (E2).
        1. Resistance: 
          1. -20°C (-4°F) 13.6-18.4 K-ohms
          2. 20°C (68°F) 2.21-2.69 K-ohms
          3. 60°C (140°F) 0.493-0.667 K-ohm
      Fig 1: Displaying Intake Air Flow Meter Sub-Assembly
      G01207032Courtesy of © TOYOTA, LICENSE AGREEMENT TMS1002
  2. Camshaft timing oil control valve assembly.
    1. Resistance inspection.
      1. Using an ohmmeter, measure the resistance between the terminals.

      Resistance:  6.9-7.9 ohms at 20°C (68°F)

    2. Movement inspection.
      1. Connect the positive (+) lead from the battery to terminal 1 and negative (-) lead to terminal 2, and check the movement of the valve.
      NOTE: Confirm the valve does not adhere.
      NOTE: Bad returning of the valve by entrance of foreign objects causes subtle pressure leak to the advanced direction. Then, DTC can be detected.
      Fig 2: Displaying Movement Inspection
      G01207033Courtesy of © TOYOTA, LICENSE AGREEMENT TMS1002
  3. Accelerator pedal assembly.
    1. Resistance inspection
      1. Using an ohmmeter, measure the resistance between terminals.

      Resistance:  For specification, see Fig 3.

      Fig 3: Displaying Accelerator Pedal Resistance
      G01207034Courtesy of © TOYOTA, LICENSE AGREEMENT TMS1002
      Fig 4: Identifying Resistance Test Terminals
      G01207035Courtesy of © TOYOTA, LICENSE AGREEMENT TMS1002
  4. Throttle body assembly.
    1. Resistance inspection
      1. Using an ohmmeter, measure the resistance between terminals.

        Resistance:  0.3-100 ohms at 20°C (68°F)

    Fig 5: Displaying Throttle Body Assembly
    G01207036Courtesy of © TOYOTA, LICENSE AGREEMENT TMS1002
  5. E.F.I. throttle position sensor.
    1. Resistance inspection.
      1. Using an ohmmeter, measure the resistance between terminals 1 (VC) and 4 (E2).

        Resistance:  1.2-3.2 K-ohms

      Fig 6: Displaying E.F.I. Throttle Body Assembly
      G01207037Courtesy of © TOYOTA, LICENSE AGREEMENT TMS1002
  6. E.F.I. engine coolant temperature sensor.
    1. Resistance inspection.
      1. Using an ohmmeter, measure the resistance between each terminal.
        1. Resistance: 
          1. Approx. 20°C (68°F) 2.32-2.59 K-ohms
          2. Approx. 80°C (176°F) 0.310-0.326 K-ohms
    NOTE: In case of checking the water temperature sensor in the water, be careful not to allow water to go into the terminals, and after checking, wipe out the sensor.
    Fig 7: Displaying Engine Coolant Temperature Sensor
    G01207038Courtesy of © TOYOTA, LICENSE AGREEMENT TMS1002
  7. Knock control sensor.
    1. Continuity inspection.
      1. Using an ohmmeter, check that no continuity exists between the terminal and body.
    Fig 8: Displaying Knock Control Sensor
    G01207039Courtesy of © TOYOTA, LICENSE AGREEMENT TMS1002
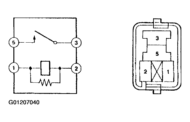
  8. E.F.I. circuit opening relay assembly E.F.I ECU relay.
    1. Continuity inspection.
      1. Using an ohmmeter, check that continuity exists between each terminal.
        1. Specified condition: 
          1. Between terminals 1 and 2 - Continuity
          2. Between terminals 3 and 5 - No continuity
      2. Using an ohmmeter, check that continuity exists between terminals 3 and 5 when the battery voltage is applied across terminals 1 and 2.
      Fig 9: Displaying Circuit Opening Relay & ECU Relay
      G01207040Courtesy of © TOYOTA, LICENSE AGREEMENT TMS1002