Electrical Circuit Inspection Procedure
- Check Open Circuit
- Procedures for Open Circuit
- Continuity Check
- Voltage Check
If an open circuit occurs (as seen in [Figure below]), it can be found by performing Step 2 (Continuity Check Method) or Step 3 (Voltage Check Method) as shown below.
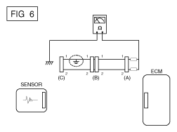
- Continuity Check MethodNOTE: When measuring the resistance, lightly shake the wire harness up and down or from side to side.
Specification (Resistance)
1Ω or less → Normal Circuit
1MΩ or Higher → Open Circuit
- Disconnect connectors (A), (C) and measure resistance between connectors (A) and (C) as shown in [Figure below].
In [Figure below], the measured resistances of line 1 and 2 are higher than 1 MΩ and below 1 Ω respectively. Specifically, an open circuit is in line 1. (Line 2 is normal.) To find the exact broken point, check the sub line of line 1 as described in the next step.
- Disconnect connector (B), and measure the resistance between connectors (C) and (B1) and between (B2) and (A) as shown in [Figure below].
In this case the measured resistance between connector (C) and (B1) is higher than 1MΩ and the open circuit is between terminal 1 of connector (C) and terminal 1 of connector (B1).
- Disconnect connectors (A), (C) and measure resistance between connectors (A) and (C) as shown in [Figure below].
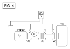
- Voltage Check Method
- Procedures for Open Circuit
- Check Short Circuit
- Test Method for Short to Ground Circuit
- Continuity Check Method (with Chassis Ground)NOTE: Lightly shake the wire harness up and down, or from side to side when measuring the resistance.
Specification (Resistance)
1Ω or less → Short to Ground Circuit
1MΩ or Higher → Normal Circuit
- Disconnect connectors (A), (C) and measure the resistance between connector (A) and Chassis Ground as shown in [Figure below].
The measured resistances of line 1 and 2 in this example are below 1 Ω and higher than 1 MΩ respectively. Specifically, the short to ground circuit is in line 1. (Line 2 is normal.) To find the exact broken point, check the sub line of line 1 as described in the following step.
- Disconnect connector (B), and measure the resistance between connector (A) and chassis ground, and between (B1) and chassis ground as shown in [Figure below].
The measured resistance between connector (B1) and chassis ground is 1Ω or less. The short to ground circuit is between terminal 1 of connector (C) and terminal 1 of connector (B1).
- Disconnect connectors (A), (C) and measure the resistance between connector (A) and Chassis Ground as shown in [Figure below].
- Testing For Voltage Drop
This test checks for voltage drop along a wire or through a connection of a switch.
- Connect the positive lead of a voltmeter to the end of the wire (or to the side of the connector or switch) closest to the battery.
- Connect the negative lead to the other end of the wire (or the other side of the connector or switch).
- Operate the circuit.
- The voltmeter will show the difference in voltage between the two points. A difference, or drop of more than 0.1 volts (50 mV in 5V circuits), may indicate a problem. Check the circuit for loose or dirty connections.