LEMON Manuals: Even more car manuals for everyone
Home >> Kia >> 2005 >> Spectra5 2.0 2, Standard >> Repair and Diagnosis >> Engine Performance >> Engine Control Systems >> Engine Control System/Fuel System - 2.0L >> General >> Basic Inspection Procedure >> Electrical Circuit Inspection Procedure >> Check Open Circuit

Check Open Circuit

Fig 1: Illustrating Open Circuit
G00719268Courtesy of KIA MOTORS AMERICA, INC.
  1. Continuity Check Method
    NOTE: When measuring for resistance, lightly shake the wire harness above and below or from side to side. Specification is (Resistance) 1Ω or less --> Normal Circuit 1MΩ or Higher --> Open Circuit
    1. Disconnect connectors (A) and (C) and measure resistance between connector (A) and (C) as shown in illustration below.

      In illustration below the measured resistance of line 1 is higher than 1MΩ--> and line 2 is below 1Ω -->. Specifically the open circuit is line 1 (Line 2 is normal). To find exact break point, check sub line of line 1 as described in next step.

      Fig 2: Measuring For Open Circuit Resistance
      G00719269Courtesy of KIA MOTORS AMERICA, INC.
    2. Disconnect connector (B), and measure resistance between connector (C) line 1 and connector (B1) line 1. Measure resistance between (B2) line 1 and (A) line 1 as shown in illustration below.

      In this case the measured resistance between connector (C) and (B1) is higher than 1 MΩ--> and the open circuit is between terminal 1 of connector (C) and terminal 1 of connector (B1).

      Fig 3: Measuring Circuit Resistance
      G00719270Courtesy of KIA MOTORS AMERICA, INC.
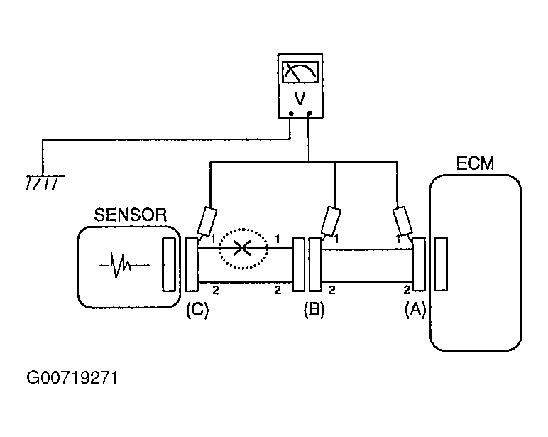
  2. Voltage Check Method
    1. With each connector still connected, measure the voltage between the chassis ground and terminal 1 of each connector (A), (B) and (C) as shown in illustration.

      The measured voltage of each connector is 5V, 5V and 0V respectively. So the open circuit is between connector (C) and (B).

      Fig 4: Measuring Circuit Voltage
      G00719271Courtesy of KIA MOTORS AMERICA, INC.