LEMON Manuals: Even more car manuals for everyone
Home >> Kia >> 2005 >> Rio Base, Standard >> Repair and Diagnosis >> Engine Performance >> System >> Engine Control System/Fuel System >> On-Vehicle Service >> Emission Control Diagram

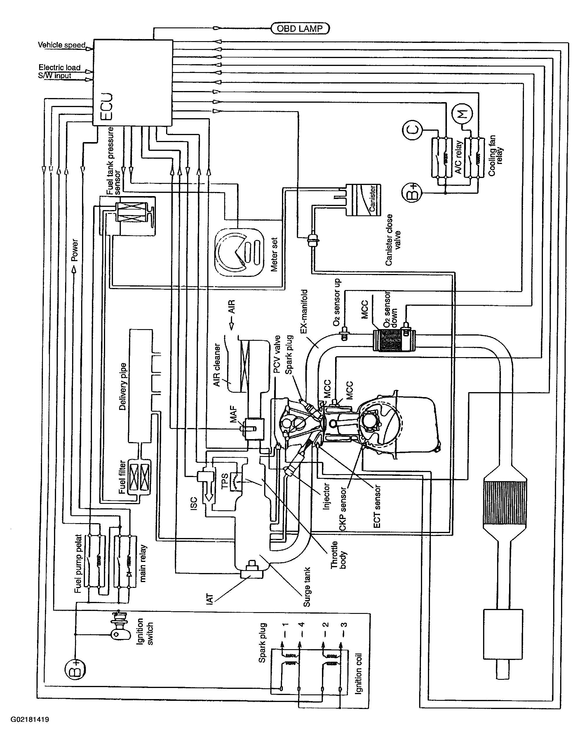
Emission Control Diagram

Fig 1: Emission Control Diagram
G02181419Courtesy of KIA MOTORS AMERICA, INC.