LEMON Manuals: Even more car manuals for everyone
Home >> Kia >> 2004 >> Amanti >> Repair and Diagnosis >> Engine Performance >> System >> Emission Control System >> General >> Schematic Drawing

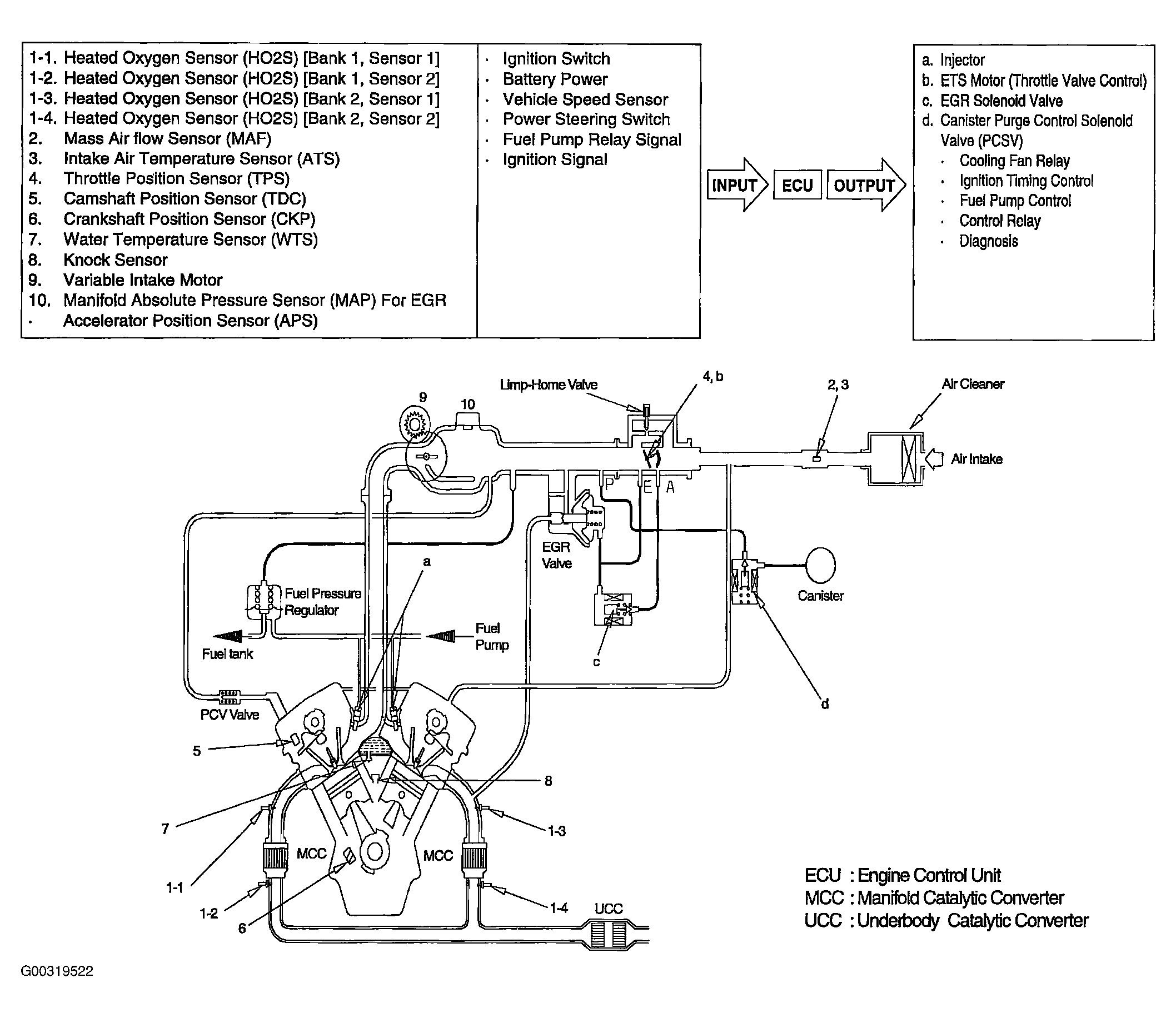
Schematic Drawing

Fig 1: Schematic Drawing
G00319522Courtesy of KIA MOTORS AMERICA, INC.